ГОСТ Р МЭК 61347-2-3-2011 Устройства управления для ламп. Часть 2-3. Частные требования к аппаратам пускорегулирующим электронным, питаемым от источников переменного тока, для трубчатых люминесцентных ламп
ГОСТ Р МЭК
Скачать ГОСТ в PDF или DOC бесплатно
Основная информация
Обозначение:
ГОСТ Р МЭК 61347-2-3-2011
Статус:
Действует
Тип:
ГОСТ Р МЭК
Название русское:
Устройства управления для ламп. Часть 2-3. Частные требования к аппаратам пускорегулирующим электронным, питаемым от источников переменного тока, для трубчатых люминесцентных ламп
Название английское:
Lamp controlgear. Part 2-3. Particular requirements for a.c. supplied electronic ballasts for fluorescent lamps
Даты и сроки
Дата издания:
05-04-12
Дата введения в действие:
07-01-12
Дата завершения срока действия:
-
Применение и описание
Область и условия применения:
Настоящий стандарт устанавливает частные требования безопасности к аппаратам пускорегулирующим электронным (далее – ЭПРА), питаемым от источников переменного тока напряжением до 1000 В включительно частотой 50 или 60 Гц, с рабочими частотами, отличающимися от частоты источника питания люминесцентных ламп по МЭК 60081 и МЭК 60901, и других люминесцентных ламп, работающих на высокой частоте. Частные требования к ЭПРА со средствами защиты от перегрева приведены в приложении С. Частные требования к ЭПРА, питаемым от переменного и постоянного тока, для аварийного освещения, приведены в приложении J. Требования к рабочим характеристикам ЭПРА установлены в МЭК 60929
Связи и замены
Заменяющий:
-
Взамен:
ГОСТ Р МЭК 928-98
Описание стандарта
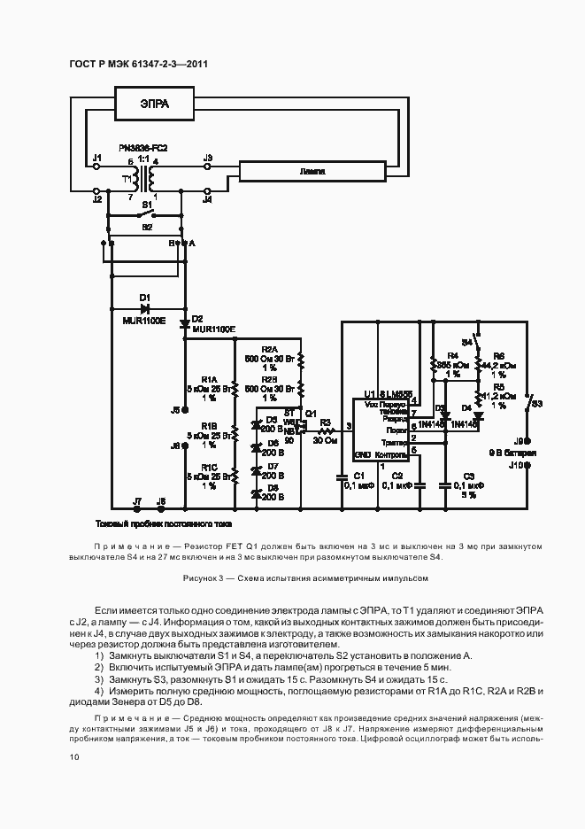
ГОСТ Р МЭК 61347-2-3-2011 Устройства управления для ламп. Часть 2-3. Частные требования к аппаратам пускорегулирующим электронным, питаемым от источников переменного тока, для трубчатых люминесцентных ламп
Страницы стандарта



























