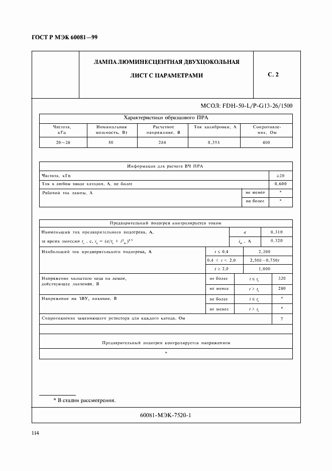
ГОСТ Р МЭК 60081-99 Лампы люминесцентные двухцокольные. Эксплуатационные требования
ГОСТ Р МЭК
Скачать ГОСТ в PDF или DOC бесплатно
Основная информация
Обозначение:
ГОСТ Р МЭК 60081-99
Статус:
Заменен
Тип:
ГОСТ Р МЭК
Название русское:
Лампы люминесцентные двухцокольные. Эксплуатационные требования
Название английское:
Double-capped fluorescent lamps. Performance specifications
Даты и сроки
Дата издания:
01-31-00
Дата введения в действие:
01-01-01
Дата завершения срока действия:
03-01-21
Применение и описание
Область и условия применения:
Настоящий стандарт распространяется на лампы люминесцентные двухцокольные для общего освещения и устанавливает эксплуатационные требования к ним
Связи и замены
Заменяющий:
ГОСТ Р 59175-2020
Описание стандарта
ГОСТ Р МЭК 60081-99 Лампы люминесцентные двухцокольные. Эксплуатационные требования
Страницы стандарта





























































































































