ГОСТ IEC 60044-1-2013 Трансформаторы измерительные. Часть 1. Трансформаторы тока
ГОСТ МЭК
Скачать ГОСТ в PDF или DOC бесплатно
Основная информация
Обозначение:
ГОСТ IEC 60044-1-2013
Статус:
Действует
Тип:
ГОСТ МЭК
Название русское:
Трансформаторы измерительные. Часть 1. Трансформаторы тока
Название английское:
Instrument transformers. Part 1. Сurrent transformers
Даты и сроки
Дата регистрации:
12-03-12
Дата издания:
03-25-19
Дата введения в действие:
01-01-14
Дата завершения срока действия:
-
Применение и описание
Область и условия применения:
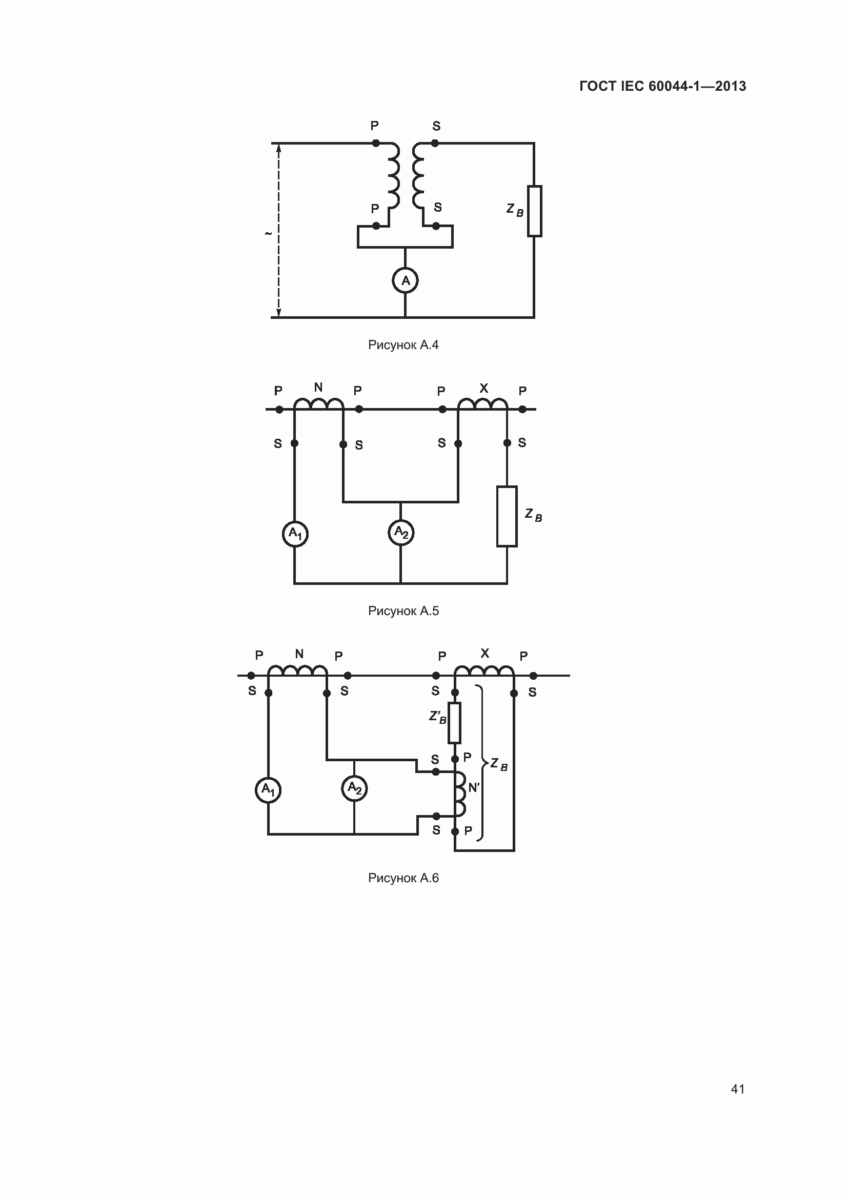
Требования настоящего стандарта распространяются на трансформаторы тока для экспортных поставок, предназначенные для передачи сигнала измерительной информации приборам измерения, защиты, автоматики, сигнализации и управления в электрических цепях переменного тока при номинальных частотах от 15 до 100 Гц. Также требования настоящего стандарта распространяются, главным образом, на трансформаторы с отдельными первичной и вторичной обмотками, но они также применимы, если это допустимо, к автотрансформаторному соединению обмоток
Связи и замены
Заменяющий:
-
Описание стандарта
ГОСТ IEC 60044-1-2013 Трансформаторы измерительные. Часть 1. Трансформаторы тока
Страницы стандарта

















































