ГОСТ Р 55609-2013 Отбор проб газового конденсата, сжиженного углеводородного газа и широкой фракции легких углеводородов. Общие требования
ГОСТ Р
Скачать ГОСТ в PDF или DOC бесплатно
Основная информация
Обозначение:
ГОСТ Р 55609-2013
Статус:
Действует
Тип:
ГОСТ Р
Название русское:
Отбор проб газового конденсата, сжиженного углеводородного газа и широкой фракции легких углеводородов. Общие требования
Название английское:
Sampling of hydrocarbon condensate, liquefied hydrocarbon gas and long distillate of light hydrocarbons. General requirements for sampling
Даты и сроки
Дата издания:
10-03-19
Дата введения в действие:
07-01-15
Дата завершения срока действия:
-
Применение и описание
Область и условия применения:
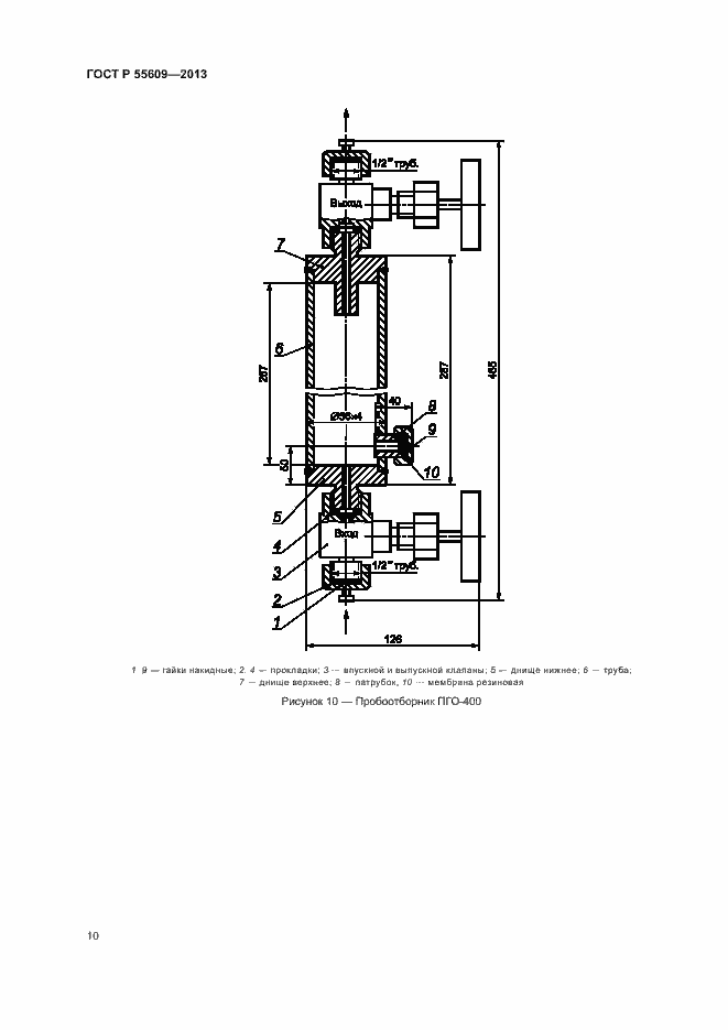
Настоящий стандарт распространяется на газовый конденсат, сжиженный углеводородный газ и широкую фракцию легких углеводородов, находящихся под избыточным давлением собственных паров в стационарных и железнодорожных цистернах, баллонах, а также перекачиваемые по трубопроводам, и устанавливает методы их отбора проб в следующие пробоотборники: -пробоотборники на примере ПУ-400, ПУ-50, ПГО-400, ПГО-50; -пробоотборные контейнеры с двумя клапанами; -баллоны постоянного давления поршневого типа; -баллоны постоянного давления с сифонным устройством; -автоматические пробоотборники; -ареометры давления
Связи и замены
Заменяющий:
-
Описание стандарта
ГОСТ Р 55609-2013 Отбор проб газового конденсата, сжиженного углеводородного газа и широкой фракции легких углеводородов. Общие требования
Страницы стандарта


































