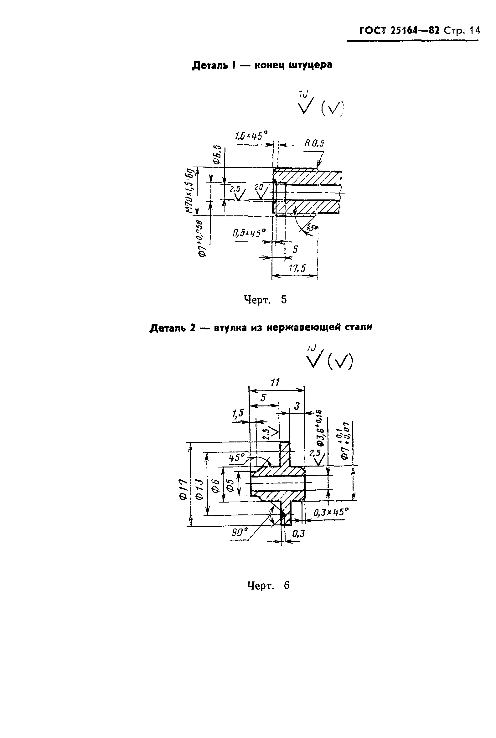
ГОСТ 25164-82 Соединения приборов и устройств ГСП с внешними гидравлическими и газовыми линиями. Типы, основные параметры и размеры. Технические требования
ГОСТ
Скачать ГОСТ в PDF или DOC бесплатно
Основная информация
Обозначение:
ГОСТ 25164-82
Статус:
Заменен
Тип:
ГОСТ
Название русское:
Соединения приборов и устройств ГСП с внешними гидравлическими и газовыми линиями. Типы, основные параметры и размеры. Технические требования
Название английское:
Connections of SSI instruments and devices with external hydraulic and gas lines. Types, basic parameters and dimensions. Technical requirements
Даты и сроки
Дата издания:
09-01-84
Дата введения в действие:
06-30-83
Дата завершения срока действия:
01-01-99
Связи и замены
Заменяющий:
ГОСТ 25164-96
Взамен в части:
ГОСТ 15579-70 в части соединений с внешними гидравлическими линиями; ГОСТ 20954-75 в части соединений с внешними гидравлическими линиями; ГОСТ 20960-75 в части соединений с внешними гидравлическими линиями
Изменения и переиздания
Список изменений:
№1 от (рег. ) «Срок действия продлен» №2 от (рег. ) «Срок действия продлен»
Описание стандарта
ГОСТ 25164-82 Соединения приборов и устройств ГСП с внешними гидравлическими и газовыми линиями. Типы, основные параметры и размеры. Технические требования
Страницы стандарта




















