ГОСТ Р 8.909-2016 Государственная система обеспечения единства измерений. Вторичные эталоны единиц массового и объемного расходов, массы и объема жидкости. Основные метрологические и технические требования
ГОСТ Р
Скачать ГОСТ в PDF или DOC бесплатно
Основная информация
Обозначение:
ГОСТ Р 8.909-2016
Статус:
Действует
Тип:
ГОСТ Р
Название русское:
Государственная система обеспечения единства измерений. Вторичные эталоны единиц массового и объемного расходов, массы и объема жидкости. Основные метрологические и технические требования
Название английское:
State system for insuring the uniformity of measurements. Secondary standards of units of mass and volumetric flow rate, mass and volume fluid. General metrological and technical requirements
Даты и сроки
Дата издания:
03-28-19
Дата введения в действие:
01-01-17
Дата завершения срока действия:
-
Применение и описание
Область и условия применения:
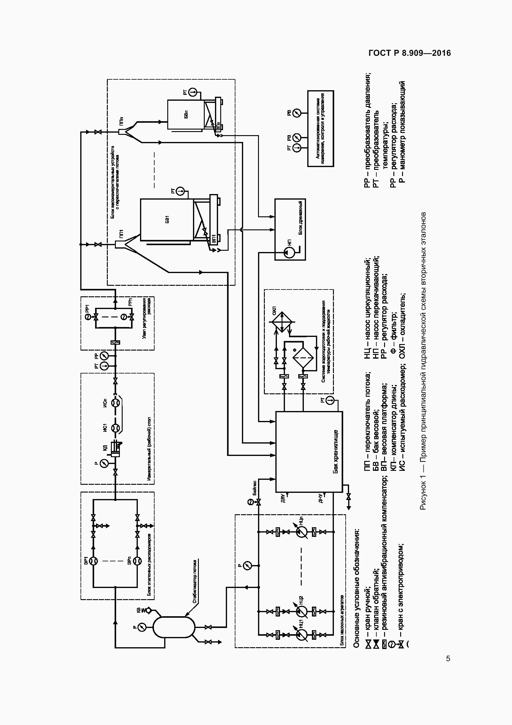
Настоящий стандарт распространяется на вторичные эталоны единиц массового и объемного расходов, массы и объема жидкости в диапазоне значений от 0,01 до 1500 т/ч (м куб. /ч) в соответствии с ГОСТ 8.142 и ГОСТ 8.374, определяет их состав, а так же метрологические и технические требования к ним
Связи и замены
Заменяющий:
-
Описание стандарта
ГОСТ Р 8.909-2016 Государственная система обеспечения единства измерений. Вторичные эталоны единиц массового и объемного расходов, массы и объема жидкости. Основные метрологические и технические требования
Страницы стандарта















