ГОСТ 32109-2013 Шум машин. Приемочные испытания зубчатых редукторов на шум
ГОСТ
Скачать ГОСТ в PDF или DOC бесплатно
Основная информация
Обозначение:
ГОСТ 32109-2013
Статус:
Действует
Тип:
ГОСТ
Название русское:
Шум машин. Приемочные испытания зубчатых редукторов на шум
Название английское:
Noise of machines. Acceptance test code for gear units for airborne sound
Даты и сроки
Дата регистрации:
03-25-13
Дата издания:
11-12-19
Дата введения в действие:
09-01-14
Дата завершения срока действия:
-
Применение и описание
Область и условия применения:
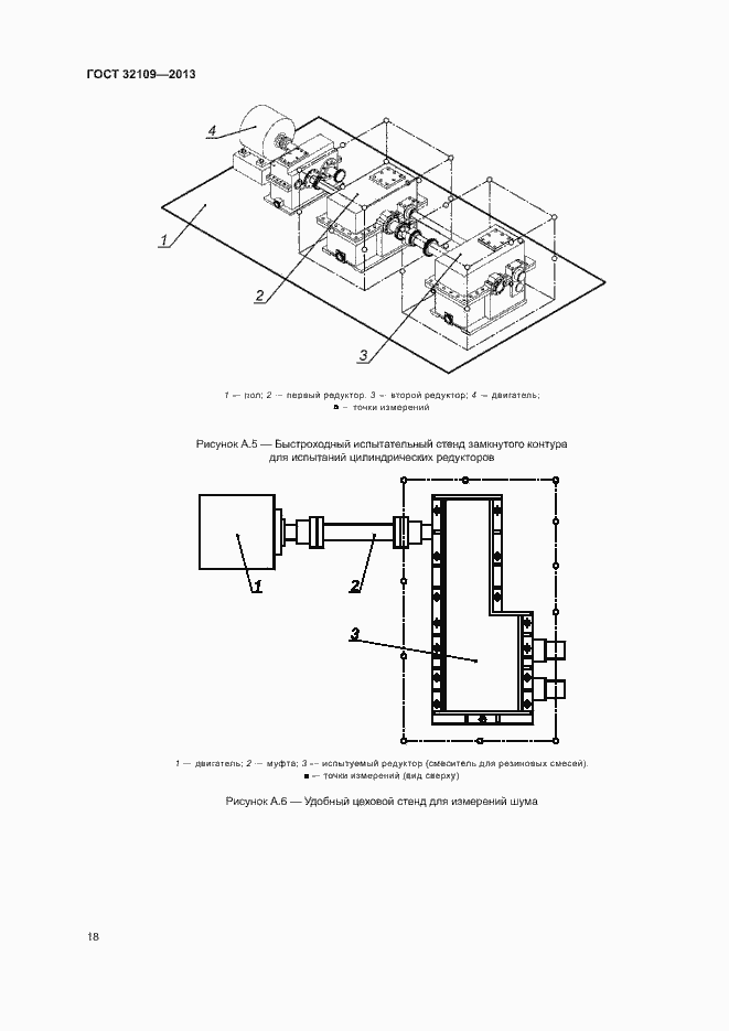
Настоящий стандарт устанавливает методы определения шума зубчатых редукторов и мотор-редукторов, указанных в разделе 4. Шум характеризуют уровнями звука излучения в заданных контрольных точках и уровнем звуковой мощности. Определение этих величин необходимо: а) изготовителям редукторов (мотор-редукторов) для заявления значений шумовых характеристик; b) для сравнения шума редукторов (мотор-редукторов) при функционировании; c) для контроля шума при изготовлении редукторов (мотор-редукторов). Допускаются измерения шума техническим (степень точности 2) и ориентировочным (степень точности 3) методами
Связи и замены
Заменяющий:
-
Описание стандарта
ГОСТ 32109-2013 Шум машин. Приемочные испытания зубчатых редукторов на шум
Страницы стандарта
















































