ГОСТ Р ИСО 16063-15-2012 Вибрация. Методы калибровки датчиков вибрации и удара. Часть 15. Первичная калибровка датчиков угловой вибрации методами лазерной интерферометрии
ГОСТ Р ИСО
Скачать ГОСТ в PDF или DOC бесплатно
Основная информация
Обозначение:
ГОСТ Р ИСО 16063-15-2012
Статус:
Действует
Тип:
ГОСТ Р ИСО
Название русское:
Вибрация. Методы калибровки датчиков вибрации и удара. Часть 15. Первичная калибровка датчиков угловой вибрации методами лазерной интерферометрии
Название английское:
Mechanical vibration. Methods for the calibration of vibration and shock transducers. Part 15. Primary angular vibration calibration by laser interferometry
Даты и сроки
Дата издания:
07-15-19
Дата введения в действие:
12-01-13
Дата завершения срока действия:
-
Применение и описание
Область и условия применения:
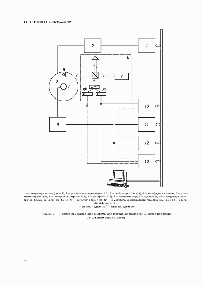
Настоящий стандарт устанавливает требования к методам и средствам испытаний и измерений, используемым для первичной калибровки датчиков угловой вибрации (в том числе, со встроенными усилителями) для определения модуля и фазы комплексного коэффициента преобразования при возбуждении датчика постоянной гармонической вибрацией с применением методов лазерной интерферометрии. Настоящий стандарт распространяется на измерения в диапазоне частот от 1 Гц до 1,6 кГц и динамическом (амплитудном) диапазоне от 0,1 до 1000 рад/с (в зависимости от частоты). Для этих диапазонов неопределенность измерения указана в разделе 3. При наличии соответствующего вибростенда для возбуждения низкочастотной угловой вибрации допускается калибровка на частотах менее 1 Гц (например, 0,4 Гц, что является опорной частотой, используемой в ряде стандартов) с амплитудами углового ускорения менее 0,1 рад/с кв. методами 3А и 3B, установленными настоящим стандартом
Связи и замены
Заменяющий:
-
Описание стандарта
ГОСТ Р ИСО 16063-15-2012 Вибрация. Методы калибровки датчиков вибрации и удара. Часть 15. Первичная калибровка датчиков угловой вибрации методами лазерной интерферометрии
Страницы стандарта






































