ГОСТ 8.259-77 Государственная система обеспечения единства измерений. Счетчики электрические активной и реактивной энергии индукционные. Методы и средства поверки
ГОСТ
Скачать ГОСТ в PDF или DOC бесплатно
Основная информация
Обозначение:
ГОСТ 8.259-77
Статус:
Заменен
Тип:
ГОСТ
Название русское:
Государственная система обеспечения единства измерений. Счетчики электрические активной и реактивной энергии индукционные. Методы и средства поверки
Название английское:
State system for ensuring the uniformity of measurements. Electriс induction watt-hour meters of active methods and means of verification
Даты и сроки
Дата издания:
11-01-01
Дата введения в действие:
01-01-79
Дата завершения срока действия:
01-01-05
Применение и описание
Область и условия применения:
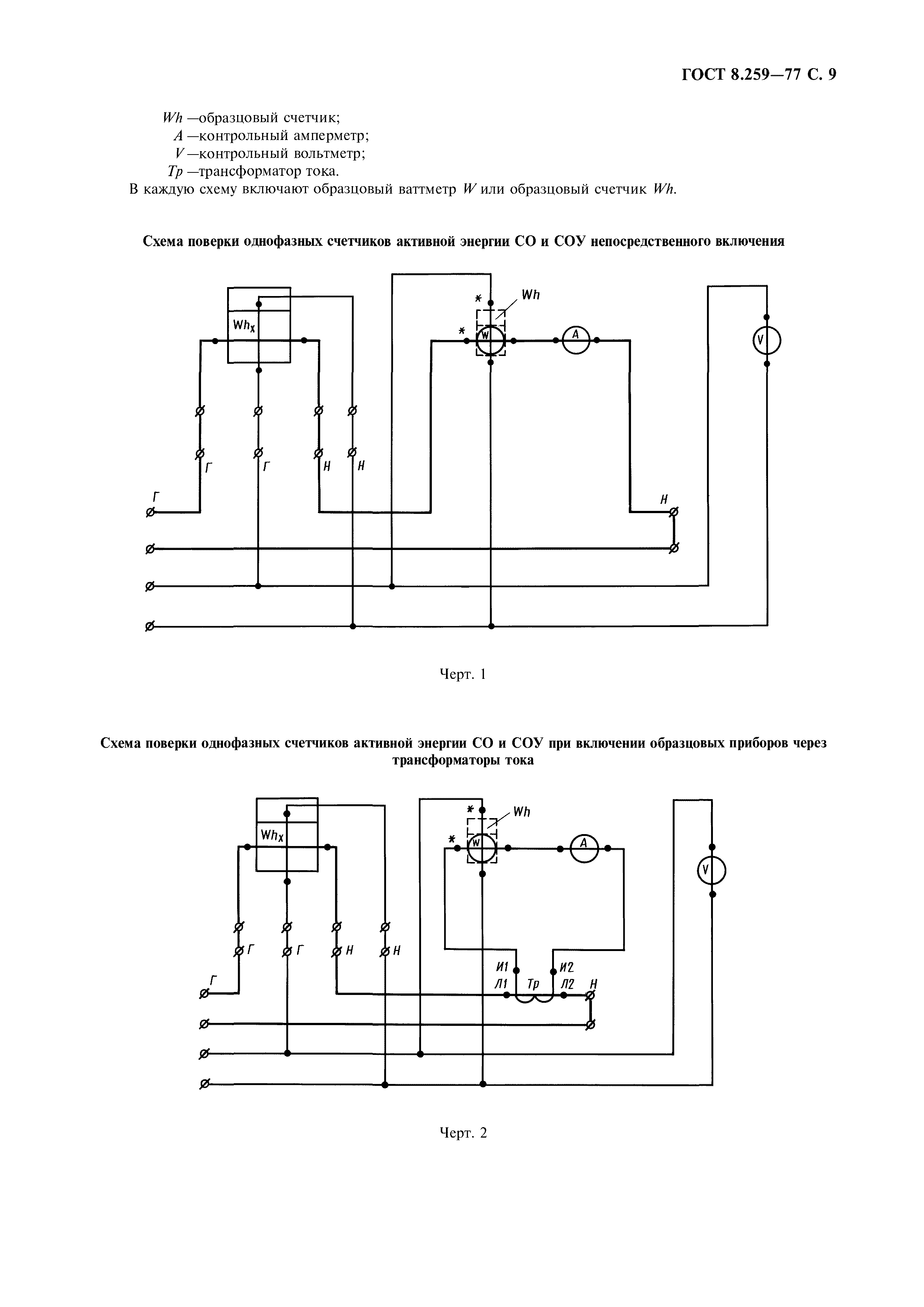
Настоящий стандарт распространяется на индукционные элетрические счетчики по ГОСТ 6570-96, предназначенные для измерений активной и реактивной энергии переменного тока, и устанавливает методы и средства их первичной и периодической поверок
Связи и замены
Заменяющий:
ГОСТ 8.259-2004
Взамен в части:
ГОСТ 14767-69 в части поверки счетчиков переменного тока
Изменения и переиздания
Список изменений:
№1 от (рег. ) «Срок действия продлен»
Описание стандарта
ГОСТ 8.259-77 Государственная система обеспечения единства измерений. Счетчики электрические активной и реактивной энергии индукционные. Методы и средства поверки
Страницы стандарта


























