ГОСТ 34388-2018 Трубы стальные. Метод испытаний коррозионной стойкости в соляном тумане
ГОСТ
Скачать ГОСТ в PDF или DOC бесплатно
Основная информация
Обозначение:
ГОСТ 34388-2018
Статус:
Заменен
Тип:
ГОСТ
Название русское:
Трубы стальные. Метод испытаний коррозионной стойкости в соляном тумане
Название английское:
Steel pipes. Method of tests of corrosion resistance under the influence of salt spray
Даты и сроки
Дата регистрации:
02-28-18
Дата издания:
09-26-18
Дата введения в действие:
12-01-18
Дата завершения срока действия:
08-01-23
Применение и описание
Область и условия применения:
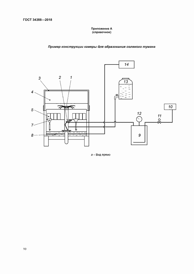
Настоящий стандарт устанавливает метод ускоренных испытаний в нейтральном соляном тумане, кислом соляном тумане и кислом соляном тумане с хлоридом меди, применяемый для оценки коррозионной стойкости стальных труб с постоянным или временным защитным покрытием и без покрытия, в том числе резьбовых соединений стальных труб с резьбовым покрытием или смазкой и без них, приводит описание применяемых при испытании оборудования, реактивов и процедур
Связи и замены
Заменяющий:
ГОСТ 34388-2023
Описание стандарта
ГОСТ 34388-2018 Трубы стальные. Метод испытаний коррозионной стойкости в соляном тумане
Страницы стандарта






















