ГОСТ 26642-85 Устройства числового программного управления для металлообрабатывающего оборудования. Внешние связи со станками
ГОСТ
Скачать ГОСТ в PDF или DOC бесплатно
Основная информация
Обозначение:
ГОСТ 26642-85
Статус:
Действует
Тип:
ГОСТ
Название русское:
Устройства числового программного управления для металлообрабатывающего оборудования. Внешние связи со станками
Название английское:
Numerical control units for metalworking machines. External communication with machines
Даты и сроки
Дата издания:
01-03-86
Дата введения в действие:
01-01-87
Дата завершения срока действия:
-
Применение и описание
Область и условия применения:
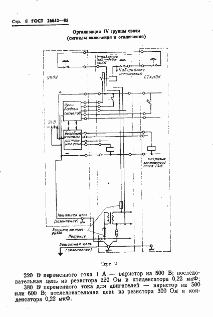
Настоящий стандарт распространяется на вновь проектируемые устройства числового программного управления (УЧПУ) металлообрабатывающим оборудованием (станком), предназначенные для работы в цеховых помещениях промышленных предприятий в условиях воздействия внешних помех, проникновение которых возможно по цепям питания и связи со станком, и устанавливает требования по организации связей между УЧПУ и электрооборудованием станков
Связи и замены
Заменяющий:
-
Описание стандарта
ГОСТ 26642-85 Устройства числового программного управления для металлообрабатывающего оборудования. Внешние связи со станками
Страницы стандарта
















