ГОСТ 21.408-93 Система проектной документации для строительства. Правила выполнения рабочей документации автоматизации технологических процессов
ГОСТ
Скачать ГОСТ в PDF или DOC бесплатно
Основная информация
Обозначение:
ГОСТ 21.408-93
Статус:
Заменен
Тип:
ГОСТ
Название русское:
Система проектной документации для строительства. Правила выполнения рабочей документации автоматизации технологических процессов
Название английское:
System of design documents for construction. Rules of industrial process automation working documentation execution
Даты и сроки
Дата регистрации:
11-10-93
Дата издания:
07-01-08
Дата введения в действие:
12-01-94
Дата завершения срока действия:
11-01-14
Применение и описание
Область и условия применения:
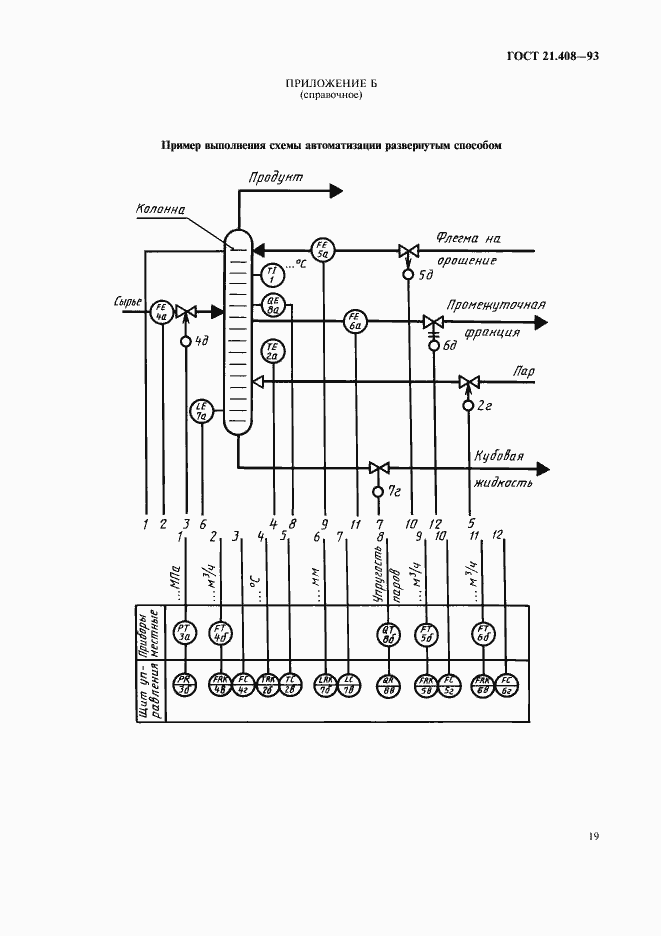
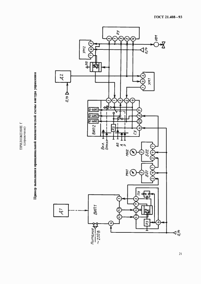
Настоящий стандарт устанавливает состав и правила оформления рабочей документации систем автоматизации технологических процессов и инженерных систем проектируемых объектов строительства различного назначения. Стандарт не распространяется на рабочую документацию систем автоматизации централизованного управления энергоснабжением
Связи и замены
Заменяющий:
ГОСТ 21.408-2013
Описание стандарта
ГОСТ 21.408-93 Система проектной документации для строительства. Правила выполнения рабочей документации автоматизации технологических процессов
Страницы стандарта



























