ГОСТ 20091-74 Плиты модельные чугунные со сменными металлическими вкладышами для опок размерами в свету 800х700 мм на формовочные литейные машины без поворота полуформы с допрессовкой. Конструкция и размеры
ГОСТ
Скачать ГОСТ в PDF или DOC бесплатно
Основная информация
Обозначение:
ГОСТ 20091-74
Статус:
Действует
Тип:
ГОСТ
Название русское:
Плиты модельные чугунные со сменными металлическими вкладышами для опок размерами в свету 800х700 мм на формовочные литейные машины без поворота полуформы с допрессовкой. Конструкция и размеры
Название английское:
Iron pattern plates with changeable metal inserts for moulding boxes having inside dimensions 800x700 mm for moulding foundry machines without turn of half mould with squeezing. Design and dimensions
Даты и сроки
Дата издания:
10-22-74
Дата введения в действие:
01-01-76
Дата завершения срока действия:
-
Применение и описание
Область и условия применения:
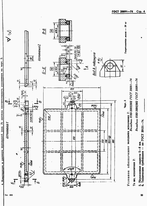
Настоящий стандарт устанавливает конструкцию и размеры модельных плит
Связи и замены
Заменяющий:
-
Изменения и переиздания
Список изменений:
№1 от (рег. ) «Срок действия продлен»
Описание стандарта
ГОСТ 20091-74 Плиты модельные чугунные со сменными металлическими вкладышами для опок размерами в свету 800х700 мм на формовочные литейные машины без поворота полуформы с допрессовкой. Конструкция и размеры
Страницы стандарта





