ГОСТы >
01.040.23 Гидравлические и пневматические системы и компоненты общего назначения (Словари) >
ГОСТ 17752-81
ГОСТ 17752-81 Гидропривод объемный и пневмопривод. Термины и определения
ГОСТ
Скачать ГОСТ в PDF или DOC бесплатно
Основная информация
Обозначение:
ГОСТ 17752-81
Статус:
Утратил силу в РФ
Тип:
ГОСТ
Название русское:
Гидропривод объемный и пневмопривод. Термины и определения
Название английское:
Hydraulic and pneumatic drive. Terms and definitions
Даты и сроки
Дата издания:
01-01-88
Дата введения в действие:
01-01-82
Дата завершения срока действия:
11-15-23
Применение и описание
Область и условия применения:
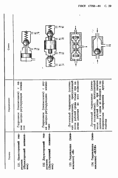
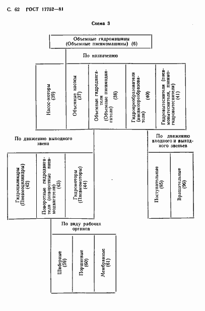
Настоящий стандарт устанавливает основные термины и определения в области объемных гидроприводов и пневмоприводов. Установленные настоящим стандартом термины обязательны для применения в документации всех видов, научно-технической, учебной и справочной литературе
Связи и замены
Заменяющий:
-
Взамен:
ГОСТ 17752-72
Изменения и переиздания
Список изменений:
№1 от (рег. ) «Срок действия продлен» №2 от (рег. ) «Срок действия продлен»
Описание стандарта
ГОСТ 17752-81 Гидропривод объемный и пневмопривод. Термины и определения
Страницы стандарта








































































