ГОСТ Р 55682.7-2017 Котлы водотрубные и котельно-вспомогательное оборудование. Часть 7. Требования к оборудованию котлов
ГОСТ Р
Скачать ГОСТ в PDF или DOC бесплатно
Основная информация
Обозначение:
ГОСТ Р 55682.7-2017
Статус:
Действует
Тип:
ГОСТ Р
Название русское:
Котлы водотрубные и котельно-вспомогательное оборудование. Часть 7. Требования к оборудованию котлов
Название английское:
Water-tube boilers and auxiliary installations. Part 7. Requirements for equipment for the boiler
Даты и сроки
Дата издания:
12-05-17
Дата введения в действие:
01-01-19
Дата завершения срока действия:
-
Применение и описание
Область и условия применения:
Настоящий стандарт устанавливает всесторонние требования к материалам, применяемым для изготовления деталей (для водотрубных котлов), работающих под давлением и привариваемых к элементам, работающим под давлением
Связи и замены
Заменяющий:
-
Взамен:
ГОСТ Р ЕН 12952-7-2013
Описание стандарта
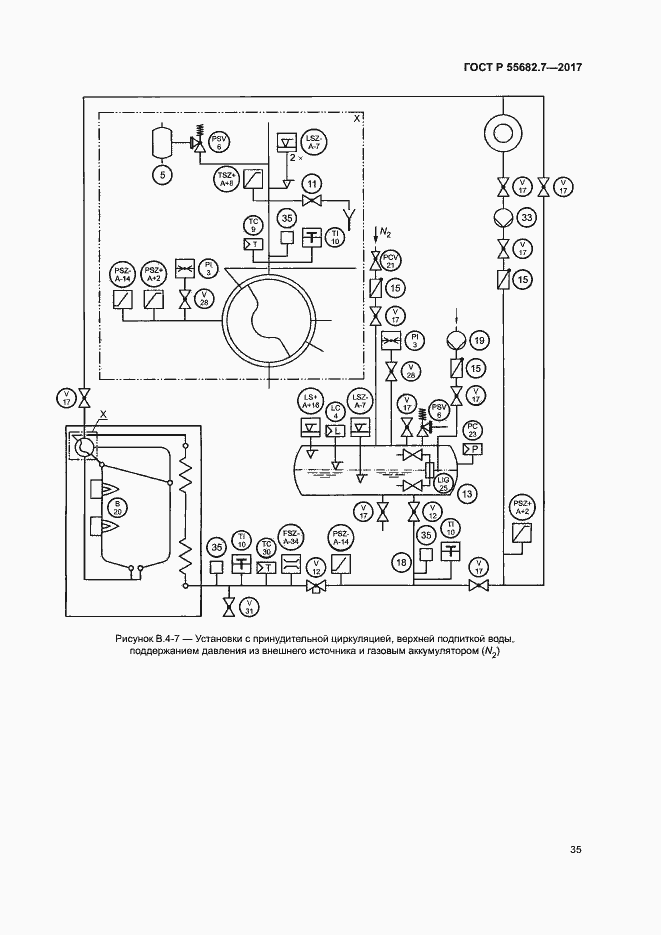
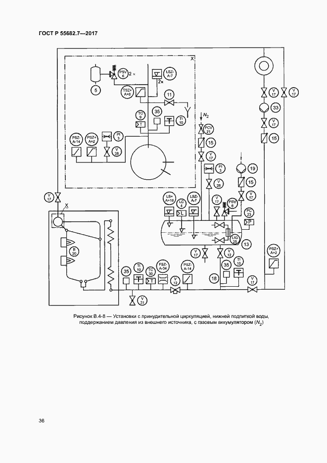
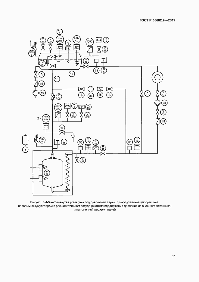
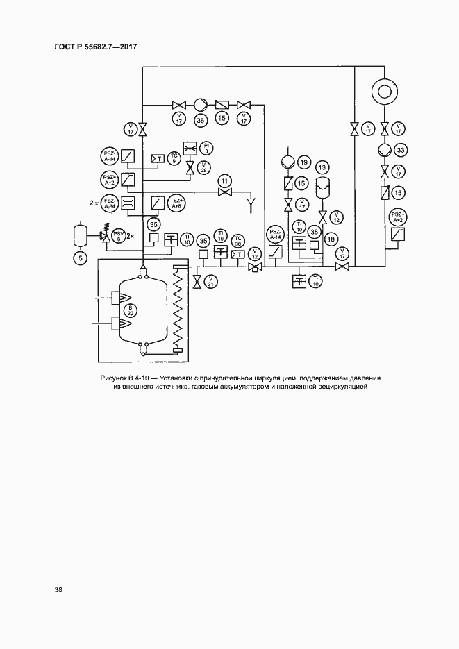
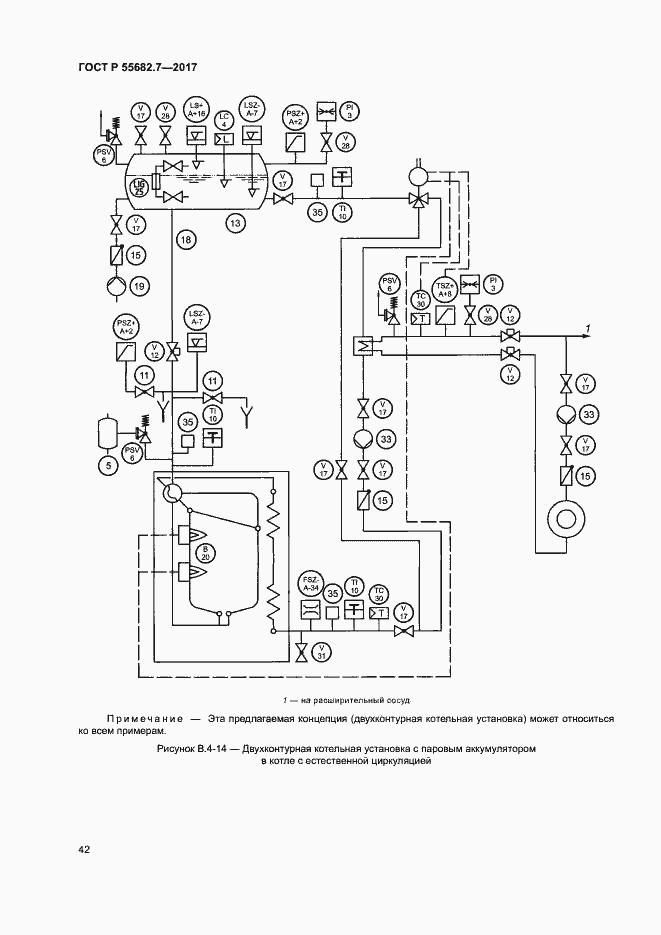
ГОСТ Р 55682.7-2017 Котлы водотрубные и котельно-вспомогательное оборудование. Часть 7. Требования к оборудованию котлов
Страницы стандарта

















































