ГОСТ Р ИСО 17268-2014 Устройства соединительные для заправки наземных транспортных средств газообразным водородным топливом
ГОСТ Р ИСО
Скачать ГОСТ в PDF или DOC бесплатно
Основная информация
Обозначение:
ГОСТ Р ИСО 17268-2014
Статус:
Действует
Тип:
ГОСТ Р ИСО
Название русское:
Устройства соединительные для заправки наземных транспортных средств газообразным водородным топливом
Название английское:
Gaseous hydrogen land vehicle refuelling connection devices
Даты и сроки
Дата издания:
01-12-15
Дата введения в действие:
07-01-15
Дата завершения срока действия:
-
Применение и описание
Область и условия применения:
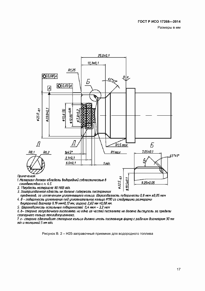
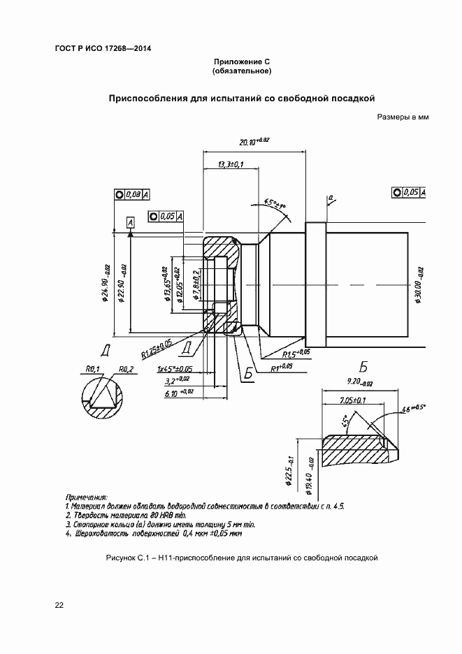
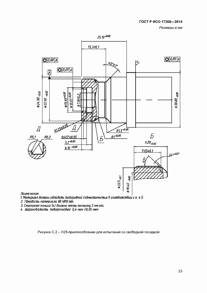
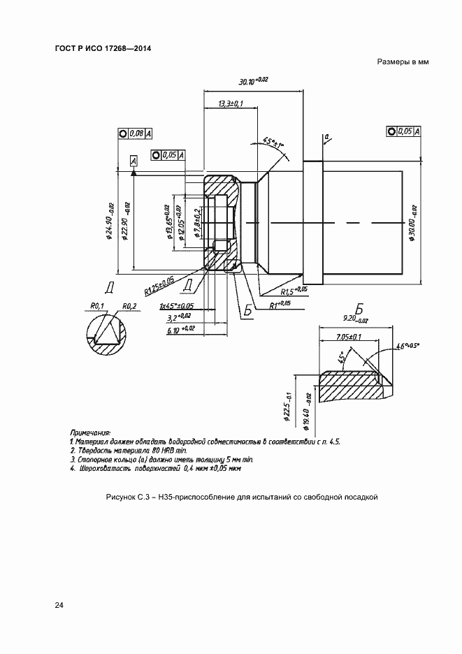
Настоящий стандарт устанавливает требования безопасности к конструкции и эксплуатационным характеристикам соединительных устройств для заправки наземных транспортных средств сжатым водородом
Связи и замены
Заменяющий:
-
Описание стандарта
ГОСТ Р ИСО 17268-2014 Устройства соединительные для заправки наземных транспортных средств газообразным водородным топливом
Страницы стандарта










































