ГОСТ Р 54113-2010 Соединительные устройства для многократной заправки сжатым водородом наземных транспортных средств
ГОСТ Р
Скачать ГОСТ в PDF или DOC бесплатно
Основная информация
Обозначение:
ГОСТ Р 54113-2010
Статус:
Действует
Тип:
ГОСТ Р
Название русское:
Соединительные устройства для многократной заправки сжатым водородом наземных транспортных средств
Название английское:
Compressed hydrogen surface vehicle refuelling connection devices
Даты и сроки
Дата издания:
11-02-11
Дата введения в действие:
07-01-11
Дата завершения срока действия:
-
Применение и описание
Область и условия применения:
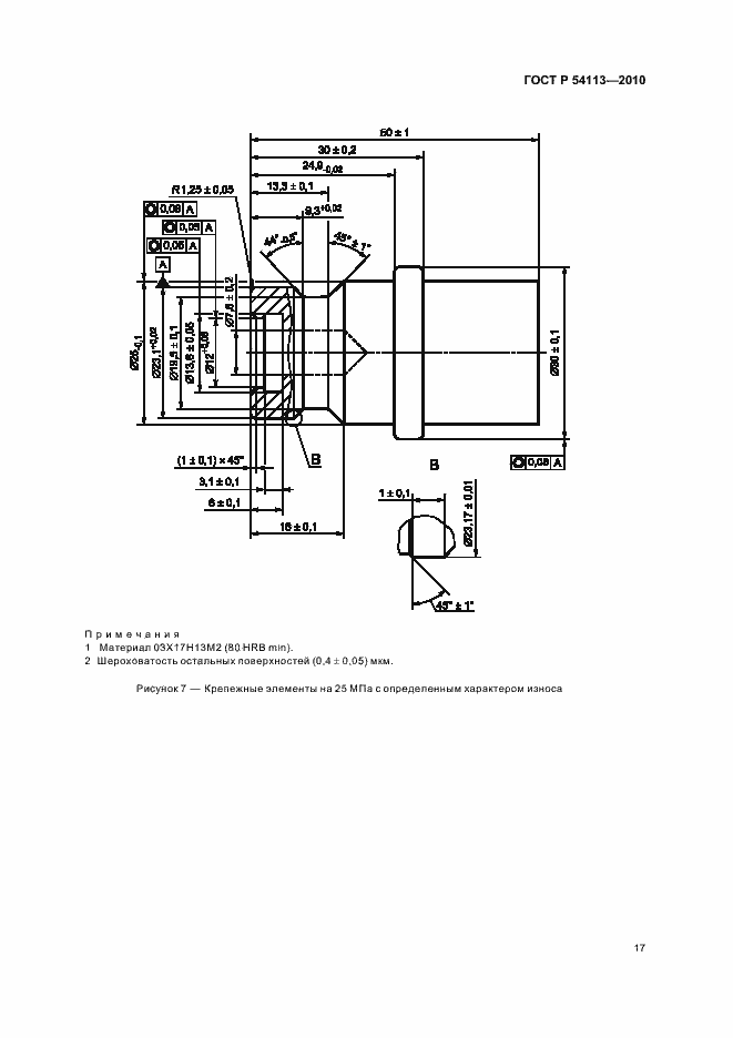
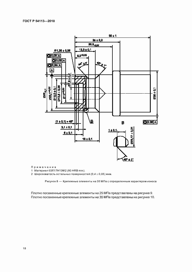
Настоящий стандарт распространяется на разработку, изготовление и эксплуатацию соединительных устройств для заправки наземных транспортных средств, работающих на сжатом водороде. Заправочные устройства для транспортных средств на сжатом водороде (ТССВ) состоят из: - заправочного приемника и защитной крышки (устанавливаются на транспортном средстве); - заправочного вентиля. Настоящий стандарт распространяется на устройства с рабочими давлениями 25 МПа и 35 МПа, обозначаемые как: - Н25 - 25 МПа при 15 град. С; - Н35 - 35 МПа при 15 град. С. Настоящий стандарт распространяется на заправочные вентили и заправочные приемники, которые: - не допускают заправку транспортных средств водородом на заправочных станциях, рабочее давление которых выше, чем у транспортного средства; - допускают заправку транспортных средств водородом на заправочных станциях, рабочее давление которых совпадает или ниже рабочего давления в топливной системе транспортного средства; - не допускают заправку транспортных средств водородом на заправочных станциях с другим сжатым газом (газами); - не допускают заправку транспортных средств, заправляемых другим газом (газами), на водородных заправочных станциях. Все размеры, приводимые в настоящем стандарте, выражены в метрических единицах Международной системы единиц (СИ). Сжатый водород, для целей настоящего стандарта, соответствует техническим требованиям [6]. Все методики испытаний, перечисленные в данном стандарте, предназначены для проверки правильности проектирования и изготовления, если не указано другое. Изделие может считаться соответствующим нормам проектирования, предусмотренным настоящим стандартом если оно прошло все установленные испытания
Связи и замены
Заменяющий:
-
Описание стандарта
ГОСТ Р 54113-2010 Соединительные устройства для многократной заправки сжатым водородом наземных транспортных средств
Страницы стандарта



























