ГОСТ Р 70381-2022 Оборудование холодильное. Конденсаторы холодильные воздушного охлаждения. Условия испытаний по определению производительности
ГОСТ Р
Скачать ГОСТ в PDF или DOC бесплатно
Основная информация
Обозначение:
ГОСТ Р 70381-2022
Статус:
Действует
Тип:
ГОСТ Р
Название русское:
Оборудование холодильное. Конденсаторы холодильные воздушного охлаждения. Условия испытаний по определению производительности
Название английское:
Refrigerating equipment. Forced convection air cooled refrigerant condensers. Performance test conditions
Даты и сроки
Дата издания:
10-18-22
Дата введения в действие:
02-01-23
Дата завершения срока действия:
-
Применение и описание
Область и условия применения:
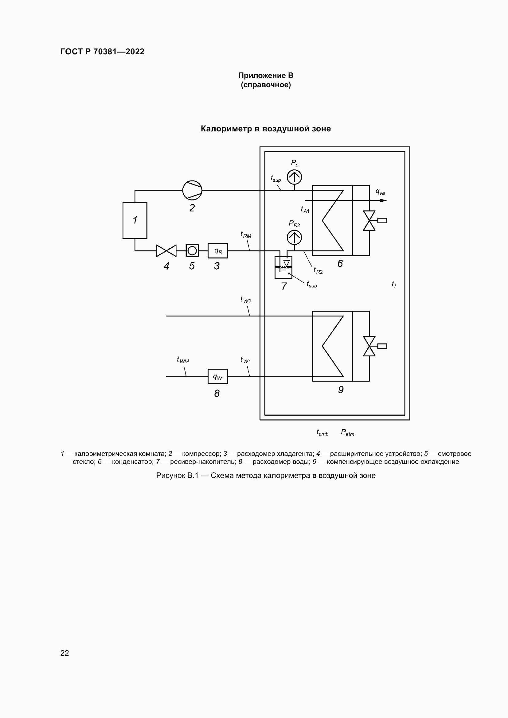
Настоящий стандарт регламентирует условия испытаний по определению производительности холодильных конденсаторов/газоохладителей воздушного охлаждения с принудительным обдувом при помощи встроенных вентиляторов (кроме воздуховодов) для использования в холодильных системах, содержащих хладагенты, которые меняют агрегатное состояние при циркуляции по холодильному контуру
Связи и замены
Заменяющий:
-
Описание стандарта
ГОСТ Р 70381-2022 Оборудование холодильное. Конденсаторы холодильные воздушного охлаждения. Условия испытаний по определению производительности
Страницы стандарта



























