ГОСТ Р 70382-2022 Оборудование холодильное. Воздухоохладители холодильные с принудительным обдувом. Условия испытаний по определению производительности
ГОСТ Р
Скачать ГОСТ в PDF или DOC бесплатно
Основная информация
Обозначение:
ГОСТ Р 70382-2022
Статус:
Действует
Тип:
ГОСТ Р
Название русское:
Оборудование холодильное. Воздухоохладители холодильные с принудительным обдувом. Условия испытаний по определению производительности
Название английское:
Refrigerating equipment. Refrigeration air coolers with forced airflow. Performance test conditions
Даты и сроки
Дата издания:
11-01-22
Дата введения в действие:
02-01-23
Дата завершения срока действия:
-
Применение и описание
Область и условия применения:
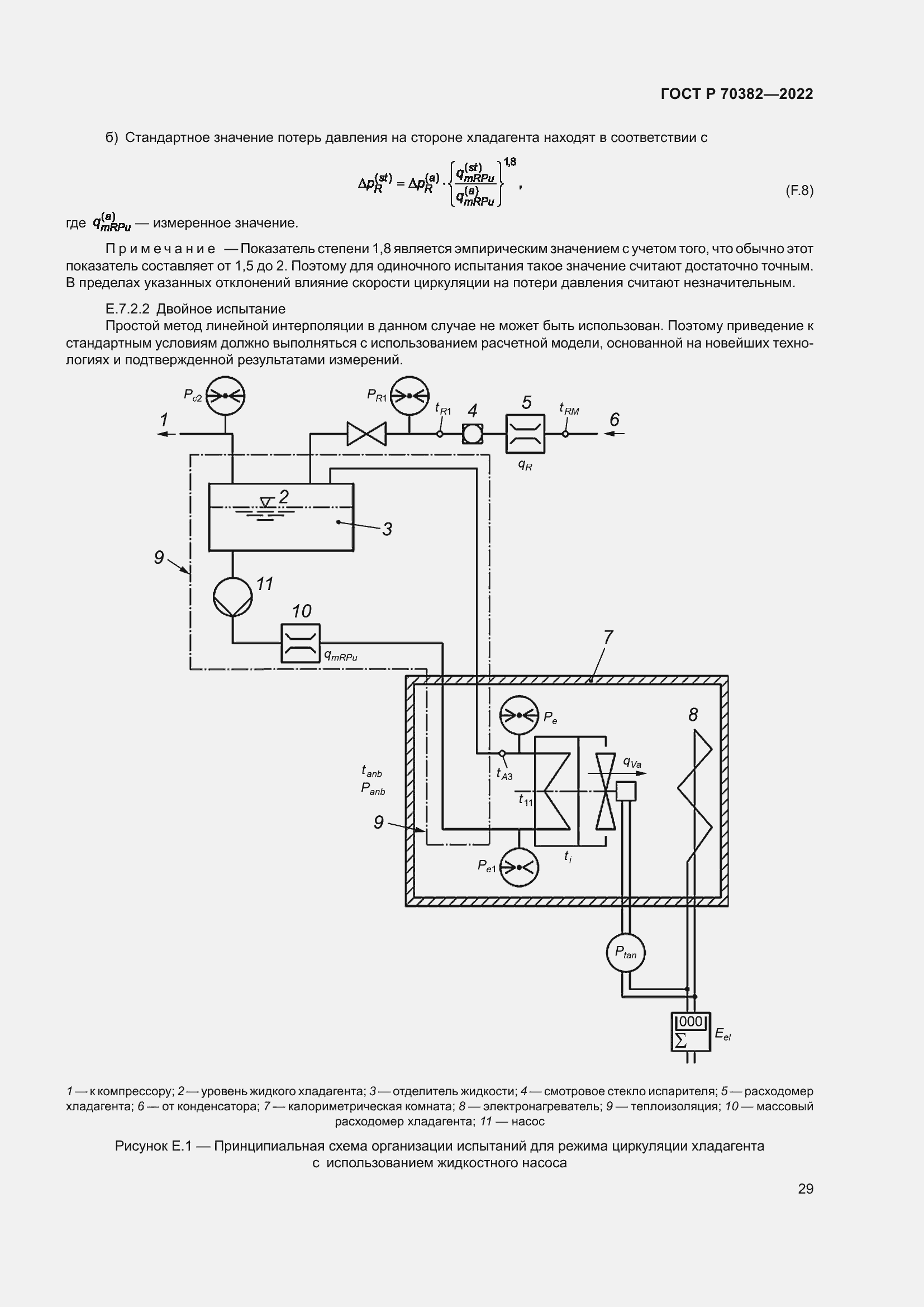
Настоящий стандарт регламентирует условия испытаний по определению производительности холодильных воздухоохладителей с принудительным обдувом при помощи встроенных вентиляторов для использования в холодильных системах, использующих: а) испарители с перегревом хладагента; б) циркуляцию хладагента с насосной подачей; в) воздухоохладители, заполняемые охлаждающей жидкостью
Связи и замены
Заменяющий:
-
Описание стандарта
ГОСТ Р 70382-2022 Оборудование холодильное. Воздухоохладители холодильные с принудительным обдувом. Условия испытаний по определению производительности
Страницы стандарта



































