ГОСТ Р 50571.7.712-2013 Электроустановки низковольтные. Часть 7-712. Требования к специальным электроустановкам или местам их расположения. Системы питания с использованием фотоэлектрических (ФЭ) солнечных батарей
ГОСТ Р
Скачать ГОСТ в PDF или DOC бесплатно
Основная информация
Обозначение:
ГОСТ Р 50571.7.712-2013
Статус:
Действует
Тип:
ГОСТ Р
Название русское:
Электроустановки низковольтные. Часть 7-712. Требования к специальным электроустановкам или местам их расположения. Системы питания с использованием фотоэлектрических (ФЭ) солнечных батарей
Название английское:
Low-voltage electrical installations. Part 7-712. Requirements for special installations or locations. Solar photovoltaic (PV) power supply systems
Даты и сроки
Дата издания:
04-08-14
Дата введения в действие:
01-01-15
Дата завершения срока действия:
-
Применение и описание
Область и условия применения:
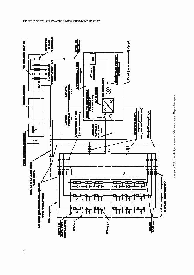
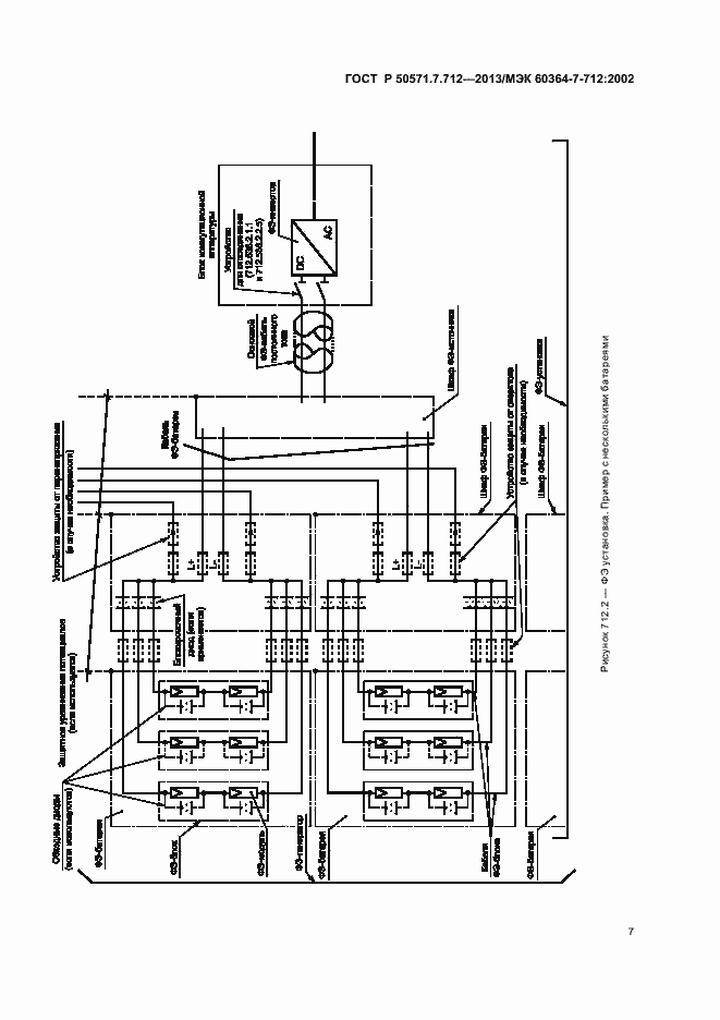
Настоящий стандарт распространяется на электроустановки с использованием систем питания от фотоэлектрических (ФЭ) солнечных батарей, включая системы с модулями переменного тока
Связи и замены
Заменяющий:
-
Описание стандарта
ГОСТ Р 50571.7.712-2013 Электроустановки низковольтные. Часть 7-712. Требования к специальным электроустановкам или местам их расположения. Системы питания с использованием фотоэлектрических (ФЭ) солнечных батарей
Страницы стандарта













