ГОСТ Р 56124.2-2014 Возобновляемая энергетика. Гибридные электростанции на основе возобновляемых источников энергии, предназначенные для сельской электрификации. Рекомендации. Часть 2. Из требований по классификации систем электроснабжения
ГОСТ Р
Скачать ГОСТ в PDF или DOC бесплатно
Основная информация
Обозначение:
ГОСТ Р 56124.2-2014
Статус:
Действует
Тип:
ГОСТ Р
Название русское:
Возобновляемая энергетика. Гибридные электростанции на основе возобновляемых источников энергии, предназначенные для сельской электрификации. Рекомендации. Часть 2. Из требований по классификации систем электроснабжения
Название английское:
Renewable power engineering. Small renewable energy and hybrid systems for rural electrification. Recommendations. Part 2. From requirements to a range of electrification systems
Даты и сроки
Дата издания:
02-12-16
Дата введения в действие:
07-01-16
Дата завершения срока действия:
-
Применение и описание
Область и условия применения:
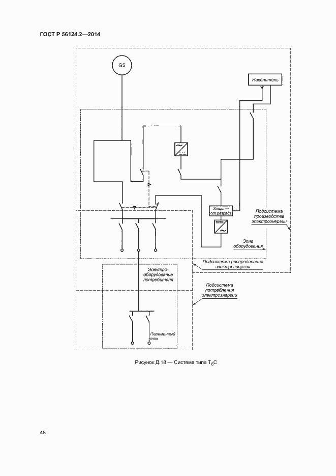
Настоящий стандарт устанавливает методический подход к подготовке и проведению социально-экономических исследований при разработке проектов по созданию децентрализованных систем электроснабжения сельских объектов (децентрализованных потребителей). Настоящий стандарт предназначен для использования проектными группами, в частности экспертами в области социально-экономических исследований. В настоящем стандарте также приведены технические решения для структурных элементов, которые могут входить в состав системы электроснабжения сельских объектов в зависимости от качественных и количественных характеристик энергоснабжения с целью удовлетворения требований потребителей электроэнергии в соответствии с их платежеспособностью
Связи и замены
Заменяющий:
-
Описание стандарта
ГОСТ Р 56124.2-2014 Возобновляемая энергетика. Гибридные электростанции на основе возобновляемых источников энергии, предназначенные для сельской электрификации. Рекомендации. Часть 2. Из требований по классификации систем электроснабжения
Страницы стандарта





















































