ГОСТ Р 50571.7.717-2011 Электроустановки низковольтные. Часть 7-717. Требования к специальным установкам или местам их расположения. Мобильные или транспортируемые модули
ГОСТ Р
Скачать ГОСТ в PDF или DOC бесплатно
Основная информация
Обозначение:
ГОСТ Р 50571.7.717-2011
Статус:
Действует
Тип:
ГОСТ Р
Название русское:
Электроустановки низковольтные. Часть 7-717. Требования к специальным установкам или местам их расположения. Мобильные или транспортируемые модули
Название английское:
Low-voltage electrical installations. Part 7-717. Requirements for special installations or locations. Mobil or transportable units
Даты и сроки
Дата издания:
11-12-12
Дата введения в действие:
01-01-13
Дата завершения срока действия:
-
Применение и описание
Область и условия применения:
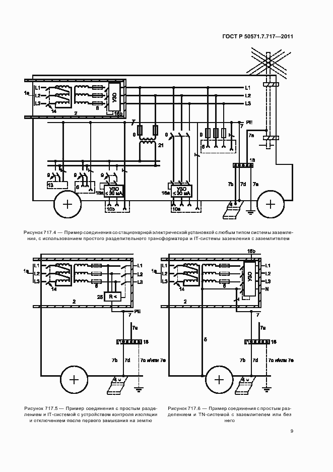
Настоящий стандарт распространяется на мобильные и транспортируемые модули, которые содержат в себе всю или часть электроустановки для выполнения функции электроснабжения модулей, например, передвижные модули для телевидения, радиовещания, оказания медицинских услуг, размещения мобильной рекламы, пожарные машины, модули специальных информационных технологий, модули для помощи при бедствиях, торговые модули и т.п. Стандарт не распространяется на: - электроустановки автотранспортных средств и автоприцепов; - генераторные установки; - электроустановки прогулочных судов по МЭК 60092-507; - оборудование производственных машин и механизмов по МЭК 60204-1; - оборудование электротранспортных средств, в т.ч. безрельсового транспорта; - электроустановки мобильных или транспортируемых жилых домов, офисов и т.п. объектов длительного пользования и местам их расположения. Настоящий стандарт применяется совместно с серией стандартов МЭК 60364. В ряде случаев при необходимости следует учитывать дополнительные требования, установленные в стандартах МЭК 60364-7, например, для ванных и душевых помещений и медицинских помещений и т.п.
Связи и замены
Заменяющий:
-
Описание стандарта
ГОСТ Р 50571.7.717-2011 Электроустановки низковольтные. Часть 7-717. Требования к специальным установкам или местам их расположения. Мобильные или транспортируемые модули
Страницы стандарта



















