ГОСТ Р 53734.5.2-2009 Электростатика. Защита электронных устройств от электростатических явлений. Руководство по применению
ГОСТ Р
Скачать ГОСТ в PDF или DOC бесплатно
Основная информация
Обозначение:
ГОСТ Р 53734.5.2-2009
Статус:
Отменен
Тип:
ГОСТ Р
Название русское:
Электростатика. Защита электронных устройств от электростатических явлений. Руководство по применению
Название английское:
Electroststics. Protection of electronic devices from electrostatics phenomena. User guides
Даты и сроки
Дата издания:
02-21-11
Дата введения в действие:
09-01-10
Дата завершения срока действия:
05-01-21
Применение и описание
Область и условия применения:
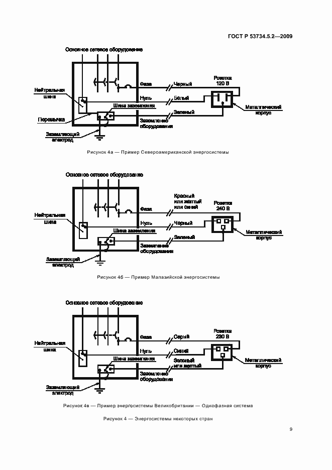
Настоящий стандарт разработан в дополнение к стандарту ГОСТ Р 53734.5.1-2009 (МЭК 61340-5-1:2007). Элементы управления и пределы, указанные в настоящем стандарте, разрабатывались для защиты устройств, выдерживающих 100 В или выше при испытаниях на основе модели человеческого тела. Однако общие принципы справедливы также для устройств, которые выдерживают менее 100 В
Связи и замены
Заменяющий:
-
Описание стандарта
ГОСТ Р 53734.5.2-2009 Электростатика. Защита электронных устройств от электростатических явлений. Руководство по применению
Страницы стандарта





















































