ГОСТ Р 59931-2021 Краны грузоподъемные. Требования к электрооборудованию
ГОСТ Р
Скачать ГОСТ в PDF или DOC бесплатно
Основная информация
Обозначение:
ГОСТ Р 59931-2021
Статус:
Действует
Тип:
ГОСТ Р
Название русское:
Краны грузоподъемные. Требования к электрооборудованию
Название английское:
Cranes. Requirements for electrical equipment
Даты и сроки
Дата издания:
01-19-22
Дата введения в действие:
07-01-22
Дата завершения срока действия:
-
Применение и описание
Область и условия применения:
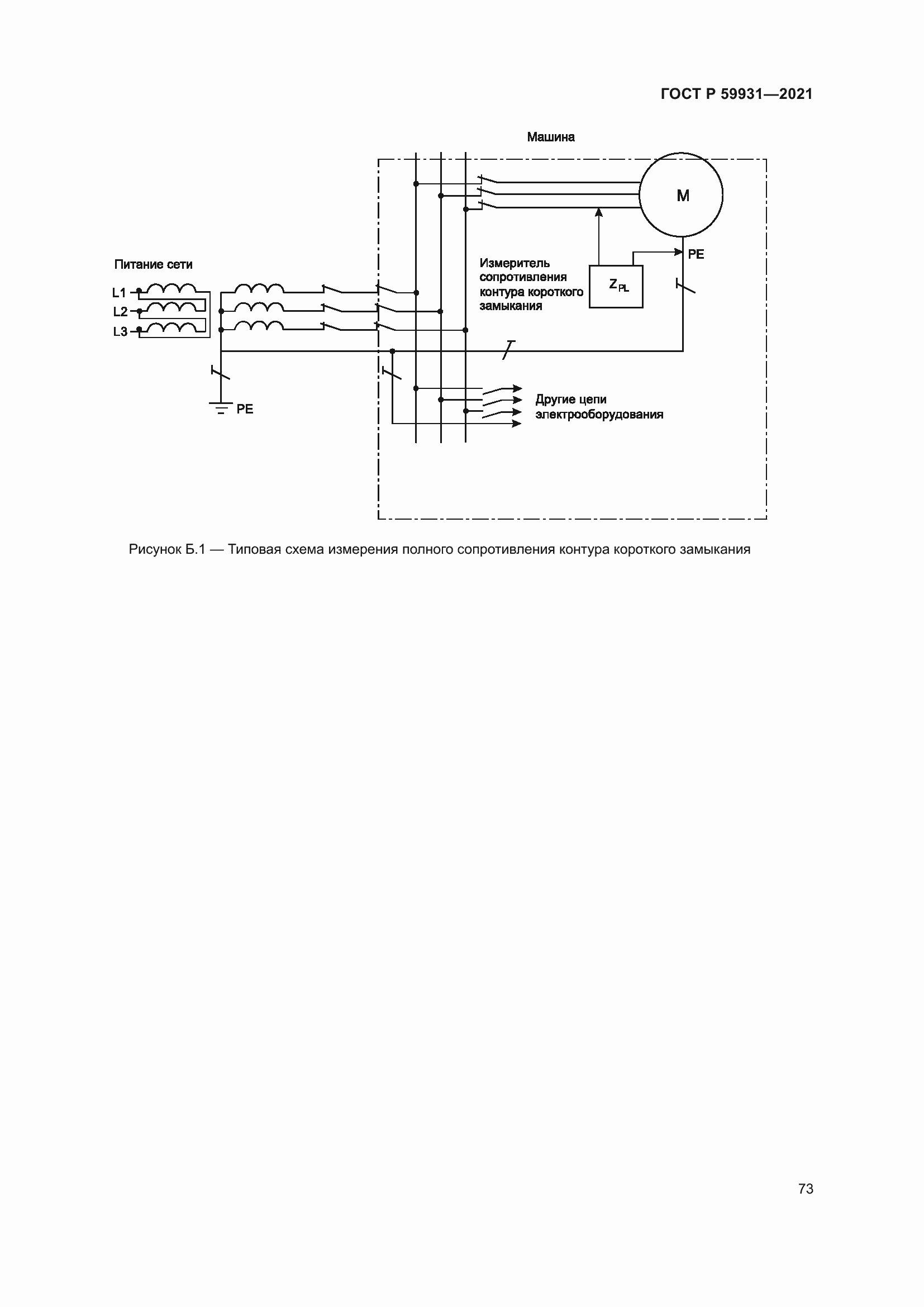
Настоящий стандарт устанавливает требования к обеспечению безопасности электрического и электронного оборудования грузоподъемных кранов (далее – краны, если не требуется уточнение) по классификации ГОСТ 33709.1 и дополняет и уточняет требования ГОСТ Р МЭК 60204-1 применительно к этим машинам. Требования настоящего стандарта распространяются на все электрооборудование крана, начиная с точки подключения к источнику электропитания, а также на системы электропитания, расположенные вне крана, например, гибкие кабели, токопроводы или шины. Требования настоящего стандарта распространяются также на группы кранов, работающих совместно в согласованном режиме. Требования настоящего стандарта применяются к оборудованию (или частям оборудования), работающему от сети переменного тока с номинальным напряжением питания не более 1000 В между фазами, а также работающему от сети постоянного тока с номинальным напряжением питания не более 1500 В
Связи и замены
Заменяющий:
-
Описание стандарта
ГОСТ Р 59931-2021 Краны грузоподъемные. Требования к электрооборудованию
Страницы стандарта

























































































