ГОСТ Р МЭК 60331-11-2012 Испытания электрических и оптических кабелей в условиях воздействия пламени. Сохранение работоспособности. Часть 11. Испытательное оборудование. Воздействие пламени температурой не менее 750 °С
ГОСТ Р МЭК
Скачать ГОСТ в PDF или DOC бесплатно
Основная информация
Обозначение:
ГОСТ Р МЭК 60331-11-2012
Статус:
Действует
Тип:
ГОСТ Р МЭК
Название русское:
Испытания электрических и оптических кабелей в условиях воздействия пламени. Сохранение работоспособности. Часть 11. Испытательное оборудование. Воздействие пламени температурой не менее 750 °С
Название английское:
Tests for electric and optical cables under fire conditions. Circuit integrity. Part 11. Apparatus. Fire alone at a flame temperature of at least 750 °C
Даты и сроки
Дата издания:
08-27-19
Дата введения в действие:
01-01-14
Дата завершения срока действия:
-
Применение и описание
Область и условия применения:
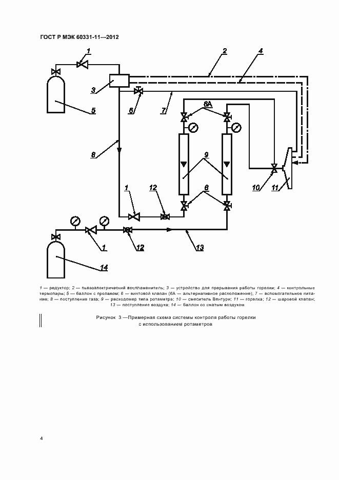
Настоящий стандарт устанавливает требования к испытательному оборудованию, используемому при испытании кабелей, сохраняющих работоспособность при воздействии пламени в заданных условиях испытания с контролируемым тепловыделением, соответствующим температуре пламени не менее 750 °С. В приложении А приведена методика проверки горелки и системы контроля, используемых при испытании
Связи и замены
Заменяющий:
-
Взамен:
ГОСТ Р МЭК 60331-11-2003
Описание стандарта
ГОСТ Р МЭК 60331-11-2012 Испытания электрических и оптических кабелей в условиях воздействия пламени. Сохранение работоспособности. Часть 11. Испытательное оборудование. Воздействие пламени температурой не менее 750 °С
Страницы стандарта















