ГОСТ Р МЭК 61084-2-1-2022 Системы кабельных и специальных кабельных коробов для электрических установок. Часть 2-1. Частные требования. Системы кабельных и специальных кабельных коробов, предназначенные для установки на стенах и потолках
ГОСТ Р МЭК
Скачать ГОСТ в PDF или DOC бесплатно
Основная информация
Обозначение:
ГОСТ Р МЭК 61084-2-1-2022
Статус:
Действует
Тип:
ГОСТ Р МЭК
Название русское:
Системы кабельных и специальных кабельных коробов для электрических установок. Часть 2-1. Частные требования. Системы кабельных и специальных кабельных коробов, предназначенные для установки на стенах и потолках
Название английское:
Cable trunking systems and cable ducting systems for electrical installations. Part 2-1. Particular requirements. Cable trunking systems and cable ducting systems intended for mounting on walls and ceilings
Даты и сроки
Дата издания:
09-16-22
Дата введения в действие:
10-01-22
Дата завершения срока действия:
-
Применение и описание
Область и условия применения:
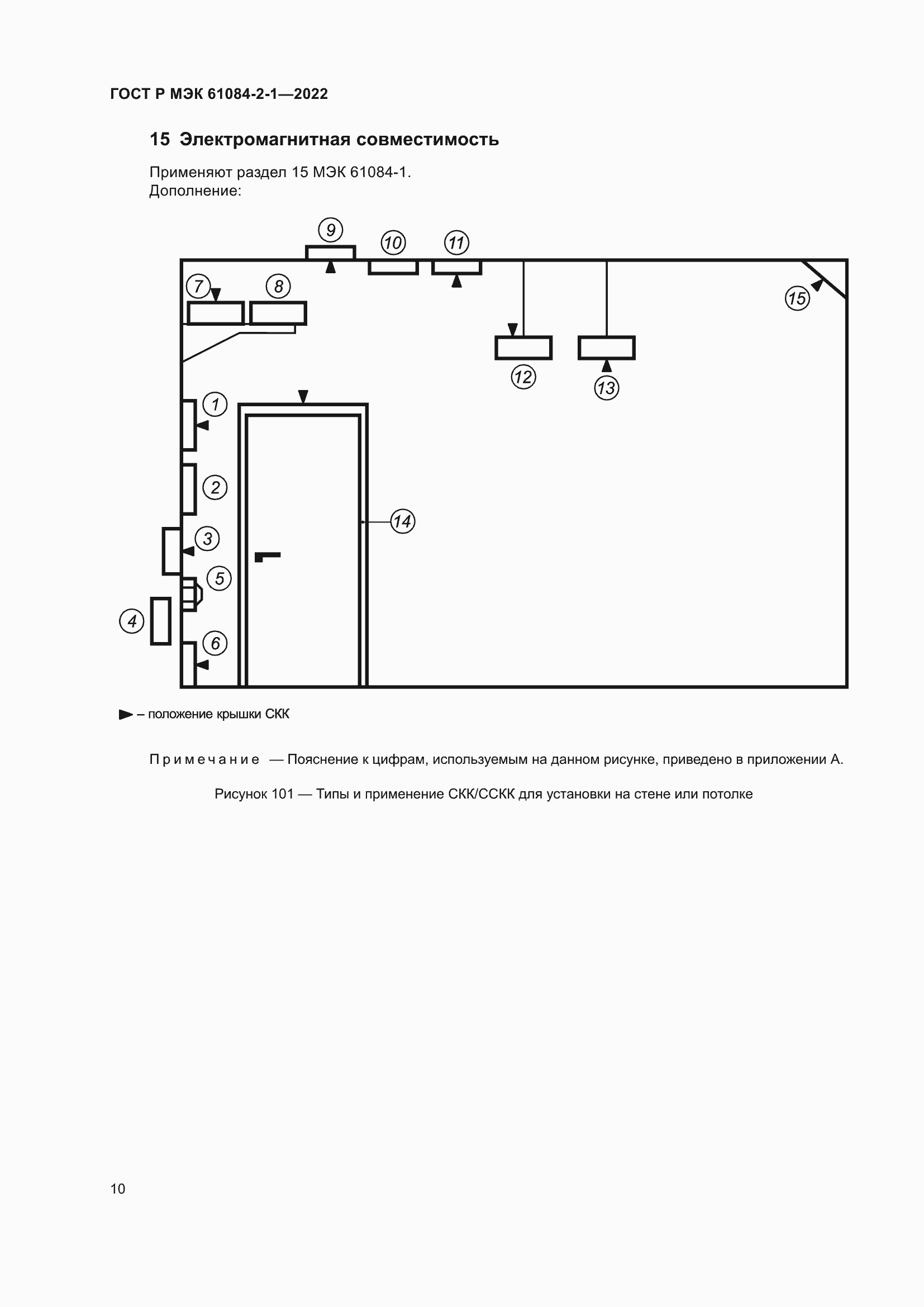
Настоящий стандарт определяет требования и испытания для систем кабельных коробов (СКК) и систем специальных кабельных коробов (ССКК), предназначенных для размещения и, при необходимости, для электрозащитного разделения изолированных проводников, кабелей и (или) другого электрического оборудования в установках электрических систем и (или) систем связи. Максимальное напряжение этих установок составляет 1000 В переменного тока и 1500 В постоянного тока
Связи и замены
Заменяющий:
-
Взамен:
ГОСТ Р МЭК 61084-2-1-2007
Описание стандарта
ГОСТ Р МЭК 61084-2-1-2022 Системы кабельных и специальных кабельных коробов для электрических установок. Часть 2-1. Частные требования. Системы кабельных и специальных кабельных коробов, предназначенные для установки на стенах и потолках
Страницы стандарта























