ГОСТ Р 50030.4.1-2002 Аппаратура распределения и управления низковольтная. Часть 4-1. Контакторы и пускатели. Электромеханические контакторы и пускатели
ГОСТ Р
Скачать ГОСТ в PDF или DOC бесплатно
Основная информация
Обозначение:
ГОСТ Р 50030.4.1-2002
Статус:
Заменен
Тип:
ГОСТ Р
Название русское:
Аппаратура распределения и управления низковольтная. Часть 4-1. Контакторы и пускатели. Электромеханические контакторы и пускатели
Название английское:
Low-voltage switchgear and controlgear. Part 4-1. Contactors and motor-starters. Electromechanical contactors and motor-starters
Даты и сроки
Дата издания:
04-23-03
Дата введения в действие:
01-01-04
Дата завершения срока действия:
07-01-13
Применение и описание
Область и условия применения:
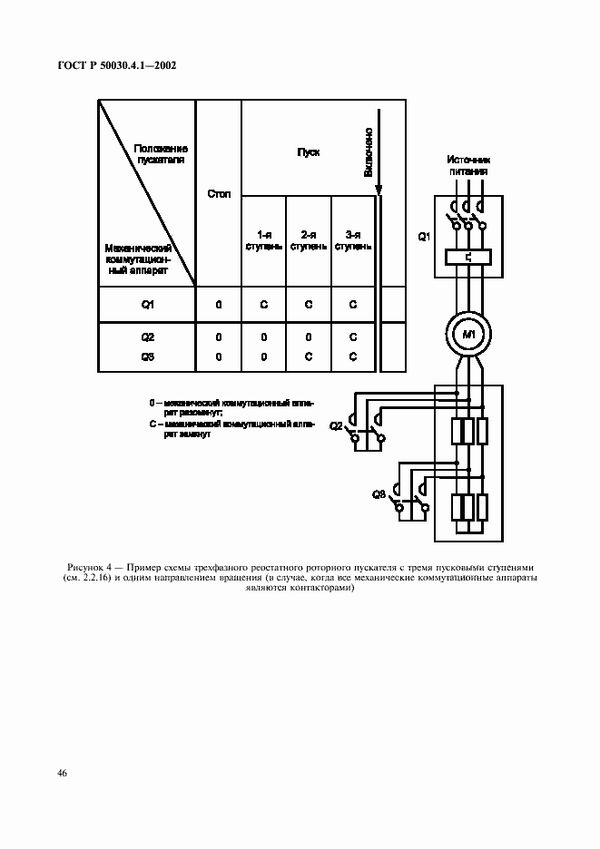
Настоящий стандарт распространяется на аппараты, главные контакты которых предполагается присоединять к цепям номинальным напряжением не выше 1000 В переменного тока или 1500 В постоянного тока. Стандарт распространяется на аппараты:- контакторы переменного и постоянного тока;- пускатели переменного тока для прямого непосредственного пуска (с полным напряжением);- пускатели переменного тока на пониженном напряжении; - пускатели со схемой звезда - треугольник;- двухступенчатые автотрансформаторные пускатели;- реостатные роторные пускатели. В область распространения настоящего стандарта не входят:- пускатели постоянного тока;- жидкостные и жидкостно-паровые пускатели;- реостатные статорные пускатели;- контакторы и пускатели специального назначения
Связи и замены
Заменяющий:
ГОСТ Р 50030.4.1-2012
Описание стандарта
ГОСТ Р 50030.4.1-2002 Аппаратура распределения и управления низковольтная. Часть 4-1. Контакторы и пускатели. Электромеханические контакторы и пускатели
Страницы стандарта

































































