ГОСТ Р МЭК 61084-1-2007 Системы кабельных и специальных кабельных коробов для электрических установок. Часть 1. Общие требования
ГОСТ Р МЭК
Скачать ГОСТ в PDF или DOC бесплатно
Основная информация
Обозначение:
ГОСТ Р МЭК 61084-1-2007
Статус:
Заменен
Тип:
ГОСТ Р МЭК
Название русское:
Системы кабельных и специальных кабельных коробов для электрических установок. Часть 1. Общие требования
Название английское:
Cable trunking and ducting systems for electrical installations. Part 1. General requirements
Даты и сроки
Дата издания:
06-10-08
Дата введения в действие:
07-01-08
Дата завершения срока действия:
10-01-22
Применение и описание
Область и условия применения:
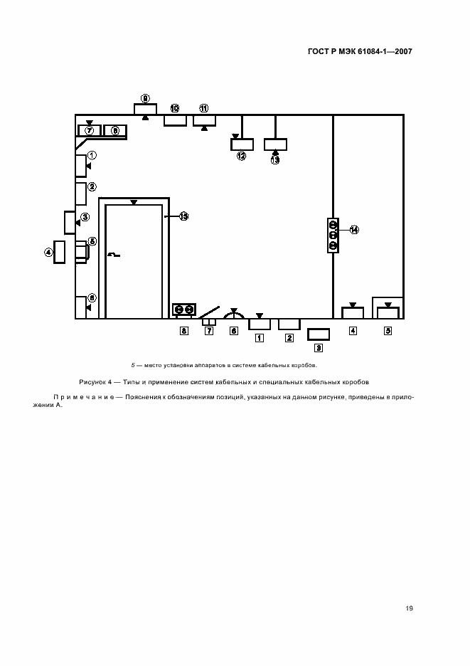
Настоящий стандарт устанавливает требования к системам кабельных и специальных кабельных коробов для электроустановок, предназначенным для прокладки и, при необходимости, разделения проводов, кабелей, шнуров, а также для размещения другого электрооборудования. Требования стандарта не распространяются на трубы, кабельные лотки или кабельные лестницы и на токоведущие части, прокладываемые внутри систем кабельных и специальных кабельных коробов
Связи и замены
Заменяющий:
ГОСТ Р МЭК 61084-1-2022
Описание стандарта
ГОСТ Р МЭК 61084-1-2007 Системы кабельных и специальных кабельных коробов для электрических установок. Часть 1. Общие требования
Страницы стандарта























