ГОСТы >
29.120.50 Плавкие предохранители и другие защитные устройства при перегрузках >
ГОСТ Р 50571.27-2003
ГОСТ Р 50571.27-2003 Электроустановки зданий. Часть 7-740. Требования к специальным установкам или местам их расположения. Временные электрические установки для сооружений, устройств для развлечений и павильонов на ярмарках, в парках развлечений и цирках
ГОСТ Р
Скачать ГОСТ в PDF или DOC бесплатно
Основная информация
Обозначение:
ГОСТ Р 50571.27-2003
Статус:
Действует
Тип:
ГОСТ Р
Название русское:
Электроустановки зданий. Часть 7-740. Требования к специальным установкам или местам их расположения. Временные электрические установки для сооружений, устройств для развлечений и павильонов на ярмарках, в парках развлечений и цирках
Название английское:
Electrical installations of buildings. Part 7-740. Requirements for special installations or locations. Temporary electrical installations for structures, amusement devices and booths at fairgrounds, amusement parks and circuses
Даты и сроки
Дата издания:
06-15-12
Дата введения в действие:
01-01-04
Дата завершения срока действия:
-
Применение и описание
Область и условия применения:
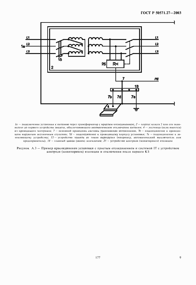
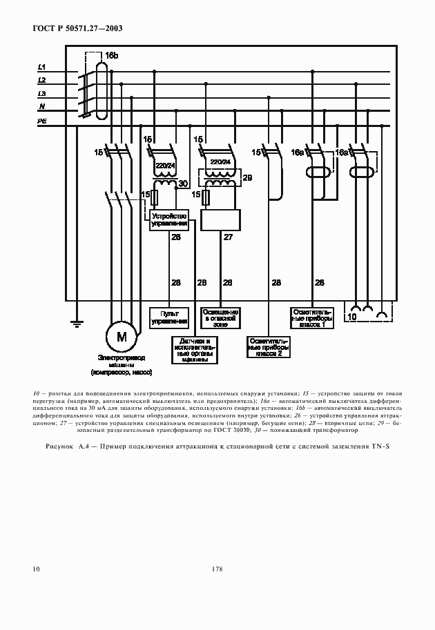
Настоящий стандарт устанавливает специальные требования к электроустановкам мобильных, временно или постоянно устанавливаемых сооружений и механизмов со встраиваемым электрооборудованием. Сооружения и механизмы предполагают их повторное использование без снижения характеристик безопасности, временно или постоянно, на ярмарках, в парках развлечений, цирках или любых других местах. Стандарт устанавливает требования к электроустановкам указанных сооружений и механизмов, которые являются либо составной частью аттракциона, либо представляют собой аттракцион в целом. Требования настоящего стандарта в части, касающейся электроустановок площадок для аттракционов, относятся к области установления требований по защите от поражения электрическим током, обеспечиваемой электрооборудованием аттракционов и электроустановкой в их взаимосвязи
Связи и замены
Заменяющий:
-
Описание стандарта
ГОСТ Р 50571.27-2003 Электроустановки зданий. Часть 7-740. Требования к специальным установкам или местам их расположения. Временные электрические установки для сооружений, устройств для развлечений и павильонов на ярмарках, в парках развлечений и цирках
Страницы стандарта















