ГОСТ 30851.1-2002 Соединители электрические бытового и аналогичного назначения. Часть 1. Общие требования и методы испытаний
ГОСТ
Скачать ГОСТ в PDF или DOC бесплатно
Основная информация
Обозначение:
ГОСТ 30851.1-2002
Статус:
Заменен
Тип:
ГОСТ
Название русское:
Соединители электрические бытового и аналогичного назначения. Часть 1. Общие требования и методы испытаний
Название английское:
Residual current operated circuit-breakers without integral overcurrent protection for household and similar uses (RCCB`S). Part 1. General rules
Даты и сроки
Дата регистрации:
11-06-02
Дата издания:
01-21-14
Дата введения в действие:
01-01-14
Дата завершения срока действия:
01-01-23
Применение и описание
Область и условия применения:
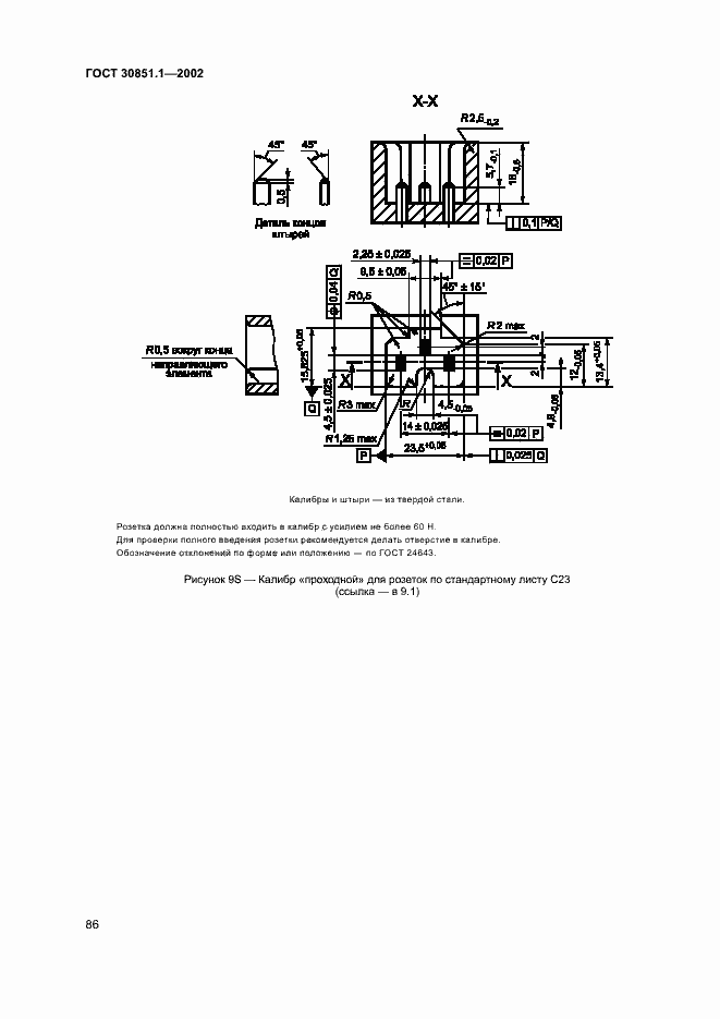
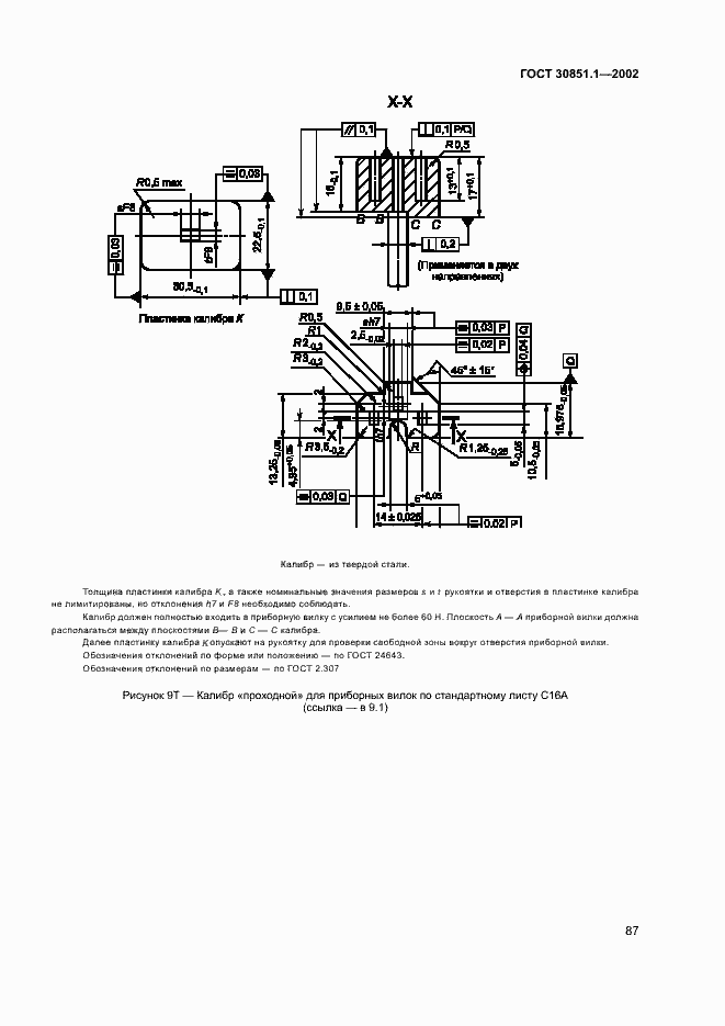
Настоящий стандарт распространяется на электрические двухполюсные соединители к приборам классов I и II, на номинальное напряжение не выше 250 В и номинальный ток не более 16 А для бытовых и аналогичных целей, предназначенные для присоединения шнуров к электрическим приборам и аппаратам, работающим на частоте 50 или 60 Гц. Стандарт не распространяется на соединители: - встраиваемые в приборы, предназначенные для эксплуатации в местах с особыми условиями, например на морском и сухопутном транспорте и т.п.;в помещениях пожароопасных, взрывоопасных и с химически активной средой
Связи и замены
Заменяющий:
ГОСТ IEC 60320-1-2021
Описание стандарта
ГОСТ 30851.1-2002 Соединители электрические бытового и аналогичного назначения. Часть 1. Общие требования и методы испытаний
Страницы стандарта













































































































