ГОСТы >
29.130.20 Низковольтная коммутационная аппаратура и аппаратура управления >
ГОСТ Р 50030.2-2010
ГОСТ Р 50030.2-2010 Аппаратура распределения и управления низковольтная. Часть 2. Автоматические выключатели
ГОСТ Р
Скачать ГОСТ в PDF или DOC бесплатно
Основная информация
Обозначение:
ГОСТ Р 50030.2-2010
Статус:
Действует
Тип:
ГОСТ Р
Название русское:
Аппаратура распределения и управления низковольтная. Часть 2. Автоматические выключатели
Название английское:
Low-voltage switchgear and controlgear. Part 2. Circuit-breakers
Даты и сроки
Дата издания:
03-13-12
Дата введения в действие:
01-01-12
Дата завершения срока действия:
-
Применение и описание
Область и условия применения:
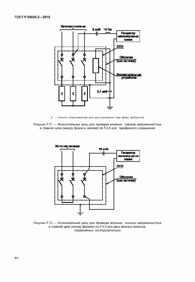
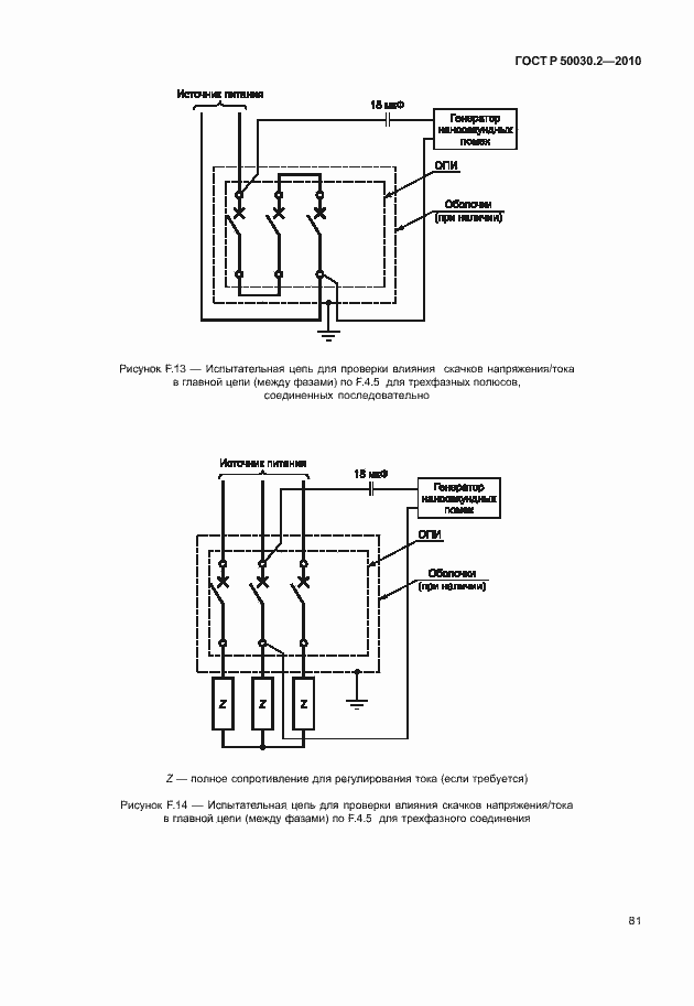
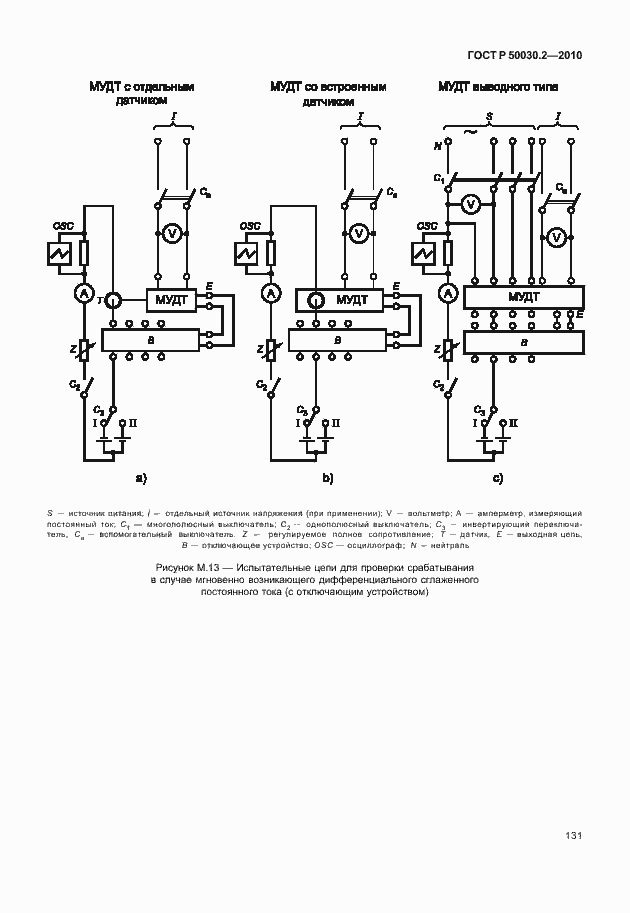
Настоящий стандарт распространяется на автоматические выключатели, главные контакты которых предназначены для коммутации цепей напряжением до 1000 В переменного или 1500 В постоянного тока, а также содержит дополнительные требования для выключателей со встроенными плавкими предохранителями. Стандарт применяют для выключателей с любыми номинальными токами, различных конструкций и способов применения. Настоящий стандарт устанавливает: a) характеристики выключателей; b) условия, которым должны удовлетворять выключатели, применительно к: 1) работоспособности и поведению в нормальном режиме эксплуатации; 2) работоспособности и поведению при перегрузках, коротких замыканиях, в том числе к координации при эксплуатации (селективности и резервной защите); 3) электроизоляционным свойствам; c) испытания, направленные на проверку выполнения этих условий, и методику проведения таких испытаний; d) информацию, которая должна быть маркирована на аппаратах или поставляться вместе с ними
Связи и замены
Заменяющий:
-
Взамен:
ГОСТ Р 50030.2-99
Описание стандарта
ГОСТ Р 50030.2-2010 Аппаратура распределения и управления низковольтная. Часть 2. Автоматические выключатели
Страницы стандарта





























































































































































