ГОСТы >
29.130.20 Низковольтная коммутационная аппаратура и аппаратура управления >
ГОСТ Р МЭК 60715-2003
ГОСТ Р МЭК 60715-2003 Аппаратура распределения и управления низковольтная. Установка и крепление на рейках электрических аппаратов в низковольтных комплектных устройствах распределения и управления
ГОСТ Р МЭК
Скачать ГОСТ в PDF или DOC бесплатно
Основная информация
Обозначение:
ГОСТ Р МЭК 60715-2003
Статус:
Отменен
Тип:
ГОСТ Р МЭК
Название русское:
Аппаратура распределения и управления низковольтная. Установка и крепление на рейках электрических аппаратов в низковольтных комплектных устройствах распределения и управления
Название английское:
Low-voltage switchgear and controlgear. Mounting on rails for mechanical support of electrical devices in switchgear and controlgear installations
Даты и сроки
Дата издания:
04-16-03
Дата введения в действие:
01-01-04
Дата завершения срока действия:
03-01-22
Применение и описание
Область и условия применения:
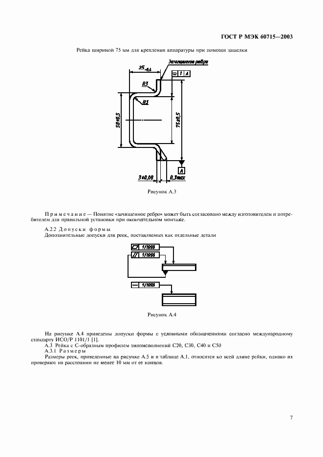
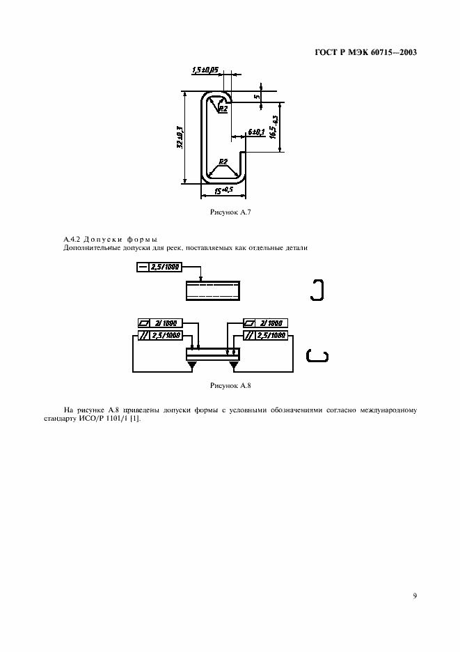
Настоящий стандарт устанавливает требования к размерам реек и способам установки различных электрических аппаратов на рейках, являющихся составной частью низковольтных комплектных устройств управления и распределения электроэнергии
Связи и замены
Заменяющий:
-
Описание стандарта
ГОСТ Р МЭК 60715-2003 Аппаратура распределения и управления низковольтная. Установка и крепление на рейках электрических аппаратов в низковольтных комплектных устройствах распределения и управления
Страницы стандарта


















