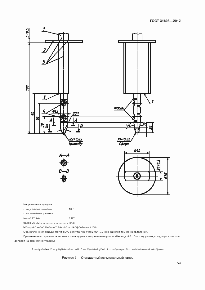
ГОСТ 31603-2012 Устройства защитного отключения переносные бытового и аналогичного назначения, управляемые дифференциальным током, без встроенной защиты от сверхтоков (УЗО-ДП). Общие требования и методы испытаний
ГОСТ
Скачать ГОСТ в PDF или DOC бесплатно
Основная информация
Обозначение:
ГОСТ 31603-2012
Статус:
Действует
Тип:
ГОСТ
Название русское:
Устройства защитного отключения переносные бытового и аналогичного назначения, управляемые дифференциальным током, без встроенной защиты от сверхтоков (УЗО-ДП). Общие требования и методы испытаний
Название английское:
Portable residual current devices without integral overcurrent protection for household and similar use (PRCDs). General requirements and test methods
Даты и сроки
Дата регистрации:
05-24-12
Дата издания:
02-03-14
Дата введения в действие:
01-01-14
Дата завершения срока действия:
-
Применение и описание
Область и условия применения:
Настоящий стандарт распространяется на устройства защитного отключения бытового и аналогичного назначения (УЗО), управляемые дифференциальным (остаточным) током (УЗО-Д), предназначенные для использования в качестве переносных устройств защитного отключения (далее - УЗО-ДП) в однофазных цепях переменного тока с номинальным напряжением не более 250 В и номинальным током не более 16 А или номинальным напряжением не более 130 В и номинальным током не более 32 А без встроенной защиты от сверхтоков. Устройства предназначены для защиты людей от поражения электрическим током в случае прямого контакта, помимо защиты цепи, обеспечиваемой стационарными установками (например, автоматическими выключателями, управляемые дифференциальным током и установленные в квартирных щитках с номинальным дифференциальным управляющим током от 0,03 А). Настоящий стандарт распространяется на УЗО-ДП, выполняющие одновременно функции обнаружения дифференциального тока, измерения и сравнения его величины с заданной величиной тока отключения, а также для отключения защищаемой цепи при превышении величины дифференциального тока отключения исполнительным органом (разъединителем)
Связи и замены
Заменяющий:
-
Описание стандарта
ГОСТ 31603-2012 Устройства защитного отключения переносные бытового и аналогичного назначения, управляемые дифференциальным током, без встроенной защиты от сверхтоков (УЗО-ДП). Общие требования и методы испытаний
Страницы стандарта































































































