ГОСТы >
29.130.20 Низковольтная коммутационная аппаратура и аппаратура управления >
ГОСТ IEC 61643-32-2021
ГОСТ IEC 61643-32-2021 Устройства защиты от перенапряжений низковольтные. Часть 32. Устройства защиты от перенапряжений фотоэлектрических систем. Принципы выбора и применения
ГОСТ МЭК
Скачать ГОСТ в PDF или DOC бесплатно
Основная информация
Обозначение:
ГОСТ IEC 61643-32-2021
Статус:
Действует
Тип:
ГОСТ МЭК
Название русское:
Устройства защиты от перенапряжений низковольтные. Часть 32. Устройства защиты от перенапряжений фотоэлектрических систем. Принципы выбора и применения
Название английское:
Low-voltage surge protective devices. Part 32. Surge protective devices connected to the d.c. side of photovoltaic installations. Selection and application principles
Даты и сроки
Дата регистрации:
09-30-21
Дата издания:
11-23-21
Дата введения в действие:
03-01-22
Дата завершения срока действия:
-
Применение и описание
Область и условия применения:
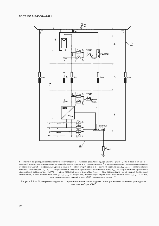
Настоящий стандарт устанавливает принципы выбора, установки и координации устройств защиты от импульсных перенапряжений (УЗИП), предназначенных для использования в фотоэлектрических системах (ФЭС) с напряжением до 1500 В на стороне постоянного тока (DC) и напряжением до 1000 В (среднеквадратичное значение) на стороне переменного тока (АС) и частотой 50/60 Гц. ФЭС включает в себя фотоэлектрическую батарею (ФБ), состоящую из электрически соединенных между собой фотоэлектрических модулей, соответствующие электрические кабели, защитные устройства, а также инвертор и точку подключения в распределительном щите или пункте электроснабжения
Связи и замены
Заменяющий:
-
Описание стандарта
ГОСТ IEC 61643-32-2021 Устройства защиты от перенапряжений низковольтные. Часть 32. Устройства защиты от перенапряжений фотоэлектрических систем. Принципы выбора и применения
Страницы стандарта






































