ГОСТ Р МЭК 60400-99 Патроны для трубчатых люминесцентных ламп и стартеров
ГОСТ Р МЭК
Скачать ГОСТ в PDF или DOC бесплатно
Основная информация
Обозначение:
ГОСТ Р МЭК 60400-99
Статус:
Отменен
Тип:
ГОСТ Р МЭК
Название русское:
Патроны для трубчатых люминесцентных ламп и стартеров
Название английское:
Lampholders for tubular fluorescent lamps and starterholders
Даты и сроки
Дата издания:
02-02-00
Дата введения в действие:
01-01-01
Дата завершения срока действия:
01-01-14
Применение и описание
Область и условия применения:
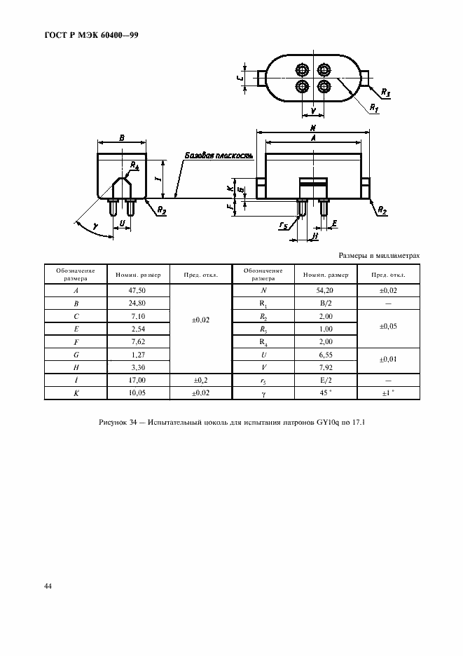
Настоящий стандарт устанавливает размеры и технические требования к патронам для трубчатых люминесцентных ламп и стартеров, а также методы испытаний, которые должны использоваться для оценки безопасности применения и возможности вставления в них ламп и стартеров. Стандарт распространяется на независимые и встраиваемые патроны для трубчатых люминесцентных ламп с цоколями, а также на независимые и встраиваемые патроны для стартеров, предназначенные для включения в сеть переменного тока с действующим значением рабочего напряжения не более 1000 В. Настоящий стандарт также распространяется на патроны для одноцокольных трубчатых люминесцентных ламп, вмонтированных в наружный корпус с донышком, снабженным резьбой, аналогичной патронам с резьбой Эдисона
Связи и замены
Заменяющий:
-
Изменения и переиздания
Список изменений:
№0 от (рег. ) «Текстовое изменение; Изменено заглавие»
Описание стандарта
ГОСТ Р МЭК 60400-99 Патроны для трубчатых люминесцентных ламп и стартеров
Страницы стандарта

























































