ГОСТ Р МЭК 60809-2022 Источники света электрические для дорожных транспортных средств. Технические требования и методы испытаний
ГОСТ Р МЭК
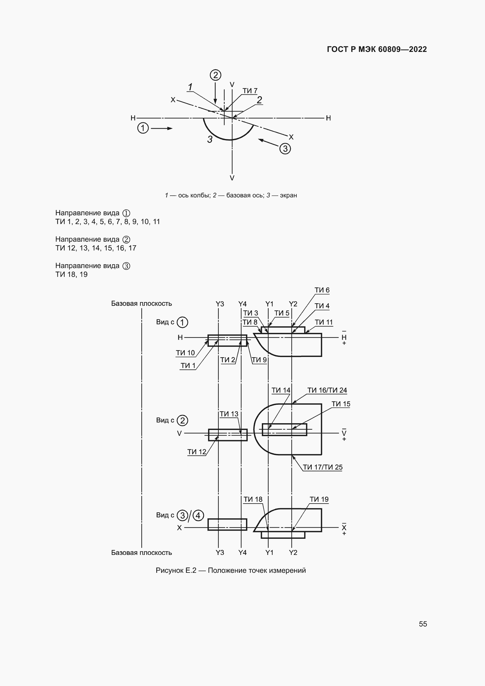
Скачать ГОСТ в PDF или DOC бесплатно
Основная информация
Обозначение:
ГОСТ Р МЭК 60809-2022
Статус:
Действует
Тип:
ГОСТ Р МЭК
Название русское:
Источники света электрические для дорожных транспортных средств. Технические требования и методы испытаний
Название английское:
Electric light sources for road vehicles. Technical requirements and test methods
Даты и сроки
Дата издания:
10-28-22
Дата введения в действие:
07-01-23
Дата завершения срока действия:
-
Применение и описание
Область и условия применения:
Настоящий стандарт распространяется на электрические источники света (см. примечание 1), используемые в автомобилестроении, например, в световых приборах внутреннего и внешнего освещения и/или устройствах световой сигнализации для дорожных транспортных средств. Настоящий стандарт распространяется на источники света, приведенные в Резолюции ООН R.E.5, и источники света, подпадающие под действие других законодательных актов
Связи и замены
Заменяющий:
-
Взамен:
ГОСТ Р МЭК 60809-2012
Описание стандарта
ГОСТ Р МЭК 60809-2022 Источники света электрические для дорожных транспортных средств. Технические требования и методы испытаний
Страницы стандарта













































































