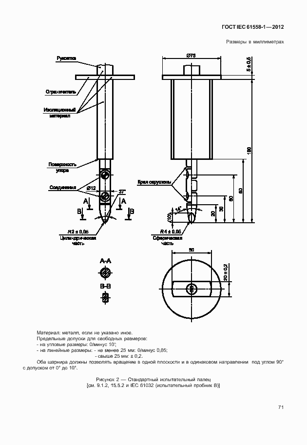
ГОСТ IEC 61558-1-2012 Безопасность силовых трансформаторов, блоков питания, электрических реакторов и аналогичных изделий. Часть 1. Общие требования и испытания
ГОСТ МЭК
Скачать ГОСТ в PDF или DOC бесплатно
Основная информация
Обозначение:
ГОСТ IEC 61558-1-2012
Статус:
Действует
Тип:
ГОСТ МЭК
Название русское:
Безопасность силовых трансформаторов, блоков питания, электрических реакторов и аналогичных изделий. Часть 1. Общие требования и испытания
Название английское:
Safety of power transformers, power supplies, reactors and similar products. Part 1. General requirements and tests
Даты и сроки
Дата регистрации:
12-03-12
Дата издания:
12-23-14
Дата введения в действие:
11-01-14
Применение и описание
Область и условия применения:
Настоящий стандарт распространяется на следующие типы трансформаторов сухого типа, источников питания, включающих импульсные источники питания, и электрических реакторов, обмотки которых могут быть заключены или не заключены в оболочки
Описание стандарта
ГОСТ IEC 61558-1-2012 Безопасность силовых трансформаторов, блоков питания, электрических реакторов и аналогичных изделий. Часть 1. Общие требования и испытания
Страницы стандарта








































































































































