ГОСТ Р МЭК 60095-2-2010 Батареи стартерные свинцово-кислотные. Часть 2. Размеры батарей и размеры и маркировка выводов
ГОСТ Р МЭК
Скачать ГОСТ в PDF или DOC бесплатно
Основная информация
Обозначение:
ГОСТ Р МЭК 60095-2-2010
Статус:
Заменен
Тип:
ГОСТ Р МЭК
Название русское:
Батареи стартерные свинцово-кислотные. Часть 2. Размеры батарей и размеры и маркировка выводов
Название английское:
Lead-acid starter batteries. Part 2. Dimensions of batteries and dimensions and marking of terminals
Даты и сроки
Дата издания:
08-18-11
Дата введения в действие:
07-01-11
Дата завершения срока действия:
12-01-23
Применение и описание
Область и условия применения:
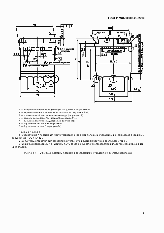
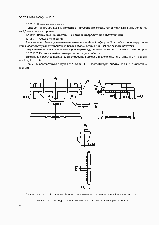
Настоящий стандарт распространяется на свинцово-кислотные стартерные батареи с номинальным напряжением 12 В, используемые для пуска, освещения и систем зажигания легковых и малолитражных автомобилей. Все батареи могут крепиться на автомобиле или посредством бортиков вокруг бака, или посредством крепежного устройства, соединяющегося с крышкой. Стандарт устанавливает требования к размерам батарей, применяемым в Европе, Северной Америке и Восточной Азии
Связи и замены
Заменяющий:
ГОСТ Р МЭК 60095-2-2023
Взамен:
ГОСТ Р МЭК 95-2-93
Описание стандарта
ГОСТ Р МЭК 60095-2-2010 Батареи стартерные свинцово-кислотные. Часть 2. Размеры батарей и размеры и маркировка выводов
Страницы стандарта



































