ГОСТ Р 50571.26-2002 Электроустановки зданий. Часть 5. Выбор и монтаж электрооборудования. Раздел 534. Устройства для защиты от импульсных перенапряжений
ГОСТ Р
Скачать ГОСТ в PDF или DOC бесплатно
Основная информация
Обозначение:
ГОСТ Р 50571.26-2002
Статус:
Заменен
Тип:
ГОСТ Р
Название русское:
Электроустановки зданий. Часть 5. Выбор и монтаж электрооборудования. Раздел 534. Устройства для защиты от импульсных перенапряжений
Название английское:
Electrical installations of buildings. Part 5. Selection and erection of electrical equipment. Section 534. Devices for protection against surge overvoltages
Даты и сроки
Дата издания:
06-15-12
Дата введения в действие:
01-01-04
Дата завершения срока действия:
01-01-15
Применение и описание
Область и условия применения:
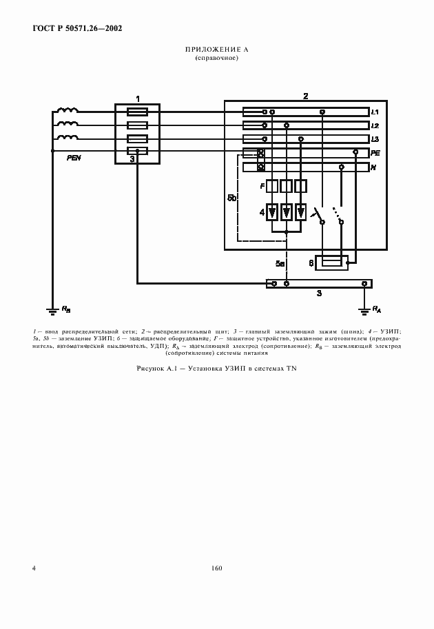
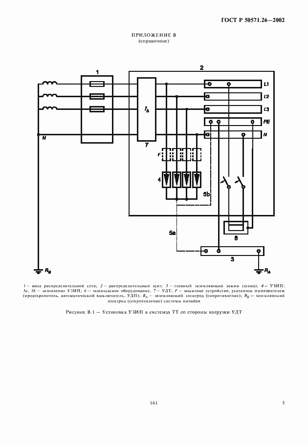
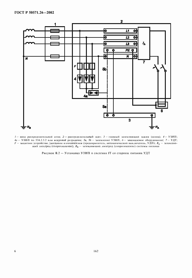
Настоящий стандарт содержит меры по ограничению перенапряжений для достижения координации изоляции в соответствии с ГОСТ Р 50571.19 и МЭК 60664-1. В настоящем стандарте установлены требования к монтажу и выбору устройств для защиты от импульсных перенапряжений (УЗП) электроустановок зданий с целью ограничения импульсных перенапряжений атмосферного характера, передающихся силовой распределительной системе , и от коммутационных импульсных перенапряжений, генерируемых оборудованием в пределах электроустановки. Применение УЗП необходимо для защиты электроустановок зданий от прямых ударов молнии в здания, либо в непосредственной близости от них
Связи и замены
Заменяющий:
ГОСТ Р 50571.5.53-2013
Описание стандарта
ГОСТ Р 50571.26-2002 Электроустановки зданий. Часть 5. Выбор и монтаж электрооборудования. Раздел 534. Устройства для защиты от импульсных перенапряжений
Страницы стандарта











