ГОСТ 32396-2013 Устройства вводно-распределительные для жилых и общественных зданий. Общие технические условия
ГОСТ
Скачать ГОСТ в PDF или DOC бесплатно
Основная информация
Обозначение:
ГОСТ 32396-2013
Статус:
Заменен
Тип:
ГОСТ
Название русское:
Устройства вводно-распределительные для жилых и общественных зданий. Общие технические условия
Название английское:
Input-distributional boards for dwellings and public buildings. General specifications
Даты и сроки
Дата регистрации:
11-14-13
Дата издания:
10-05-16
Дата введения в действие:
01-01-15
Дата завершения срока действия:
03-01-22
Применение и описание
Область и условия применения:
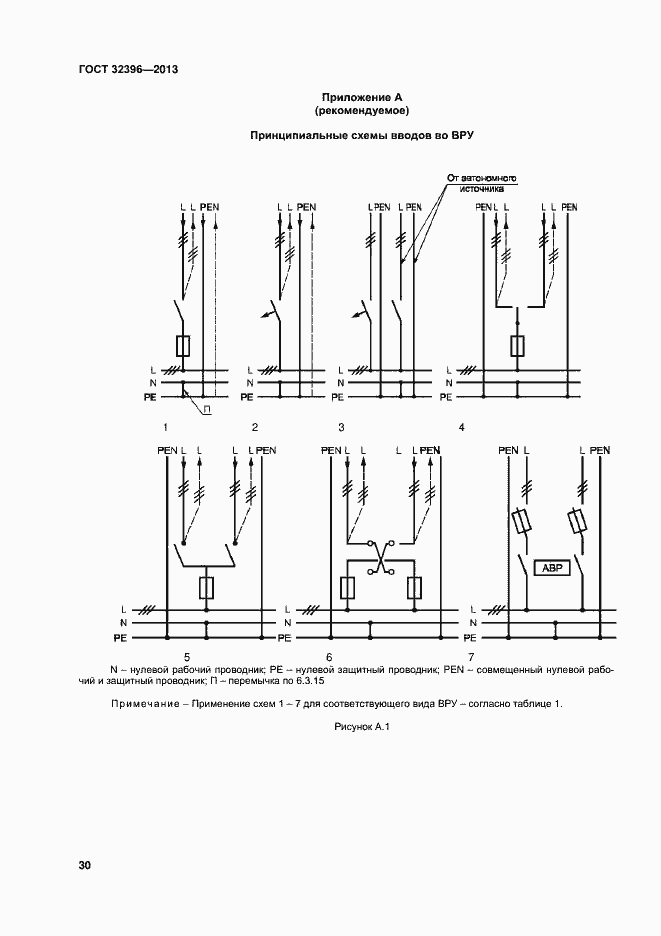
Настоящий стандарт распространяется на вводно-распределительные устройства, предназначенные для приема, учета и распределения электрической энергии в электроустановках жилых и общественных зданий, а также для защиты отходящих от ВРУ распределительных и групповых цепей при перегрузках и коротких замыканиях
Связи и замены
Заменяющий:
ГОСТ 32396-2021
Описание стандарта
ГОСТ 32396-2013 Устройства вводно-распределительные для жилых и общественных зданий. Общие технические условия
Страницы стандарта











































