ГОСТ МЭК 61779-1-2006 Приборы электрические для обнаружения и измерения горючих газов. Часть 1. Общие требования и методы испытаний
ГОСТ МЭК
Скачать ГОСТ в PDF или DOC бесплатно
Основная информация
Обозначение:
ГОСТ МЭК 61779-1-2006
Статус:
Заменен
Тип:
ГОСТ МЭК
Название русское:
Приборы электрические для обнаружения и измерения горючих газов. Часть 1. Общие требования и методы испытаний
Название английское:
Electrical apparatus for the detection and measurement of flammable gases. Part 1. General requirements and test methods
Даты и сроки
Дата регистрации:
12-07-06
Дата введения в действие:
02-15-15
Дата завершения срока действия:
02-15-15
Применение и описание
Область и условия применения:
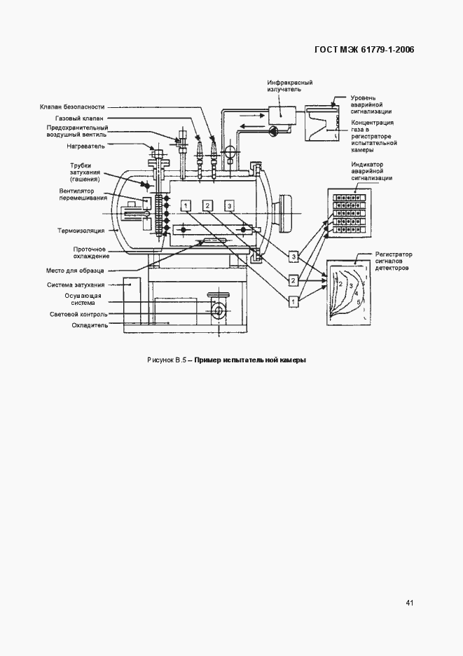
Настоящий стандарт устанавливает общие требования к конструкции и методам испытаний, переносных, передвижных и стационарных приборов для обнаружения и измерения концентраций горючих газов или паров в воздухе, предназначенных для использования в потенциально взрывоопасных средах (2.1.8) и в шахтах, восприимчивых к рудничному газу. Настоящий стандарт распространяется на приборы, имеющие специфические особенности конструкции или характеристик и превышающие минимальные требования. Особенности конструкции или характеристик должны быть проверены и методы испытаний должны быть расширены или добавлены для проверок требуемых характеристик. Дополнительные испытания должны быть согласованы между изготовителем и испытательной лабораторией. Настоящий стандарт распространяется на приборы обнаружения горючих газов, обеспечивающие индикацию, аварийную сигнализацию или другой выходной сигнал с целью предупреждения о возможной опасности взрыва и, в некоторых случаях, с целью обеспечения автоматической или ручной блокировки. Настоящий стандарт распространяется также на приборы, представляющие собой системы дыхательных аппаратов, используемых в системах безопасности на коммерческих и промышленных предприятиях. Настоящий стандарт не распространяется на приборы лабораторного типа или приборы, предназначенный для управления производственным процессом
Связи и замены
Заменяющий:
ГОСТ IEC 60079-29-1-2013
Описание стандарта
ГОСТ МЭК 61779-1-2006 Приборы электрические для обнаружения и измерения горючих газов. Часть 1. Общие требования и методы испытаний
Страницы стандарта

















































