ГОСТ Р 52350.7-2005 Электрооборудование для взрывоопасных газовых сред. Часть 7. Повышенная защита вида "е"
ГОСТ Р
Скачать ГОСТ в PDF или DOC бесплатно
Основная информация
Обозначение:
ГОСТ Р 52350.7-2005
Статус:
Отменен
Тип:
ГОСТ Р
Название русское:
Электрооборудование для взрывоопасных газовых сред. Часть 7. Повышенная защита вида "е"
Название английское:
Electrical apparatus for explosive gas atmospheres. Part 7. Increased safety "e"
Даты и сроки
Дата издания:
08-17-06
Дата введения в действие:
01-01-07
Дата завершения срока действия:
02-15-14
Применение и описание
Область и условия применения:
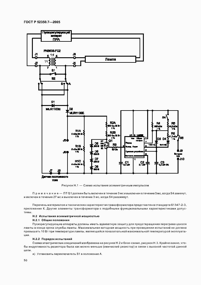
Настоящий стандарт устанавливает требования к проектированию, конструкции, испытаниям и маркировке взрывозащищенного электрооборудования с видом защиты "повышенная защита "е", предназначенного для использования во взрывоопасных газовых средах. Требования настоящего стандарта распространяются на взрывозащищенное электрооборудование, номинальное эффективное значение переменного тока или номинальное напряжение постоянного тока которого не более 11 кВ и в котором приняты дополнительные меры против возникновения дуговых разрядов, искрения или повышенных температур в нормальном или указанном нештатном режимах работы. Требования, установленные настоящим стандартом, дополняют общие требования, изложенные в МЭК 60079-0 для защиты вида "е", если только они не отменены в каком-либо конкретном случае
Связи и замены
Заменяющий:
-
Изменения и переиздания
Список изменений:
№0 от (рег. ) «Текстовое изменение; Изменено заглавие»
Описание стандарта
ГОСТ Р 52350.7-2005 Электрооборудование для взрывоопасных газовых сред. Часть 7. Повышенная защита вида "е"
Страницы стандарта
































































