ГОСТы >
29.260.10 Электрические установки для эксплуатации на открытом воздухе >
ГОСТ Р 50571.4.44-2019
ГОСТ Р 50571.4.44-2019 Электроустановки низковольтные. Часть 4.44. Защита для обеспечения безопасности. Защита от резких отклонений напряжения и электромагнитных возмущений
ГОСТ Р
Скачать ГОСТ в PDF или DOC бесплатно
Основная информация
Обозначение:
ГОСТ Р 50571.4.44-2019
Статус:
Действует
Тип:
ГОСТ Р
Название русское:
Электроустановки низковольтные. Часть 4.44. Защита для обеспечения безопасности. Защита от резких отклонений напряжения и электромагнитных возмущений
Название английское:
Low-voltage electrical installations. Part 4.44. Protection for safety. Protection against voltage disturbances and electromagnetic disturbances
Даты и сроки
Дата издания:
04-26-19
Дата введения в действие:
06-01-19
Дата завершения срока действия:
-
Применение и описание
Область и условия применения:
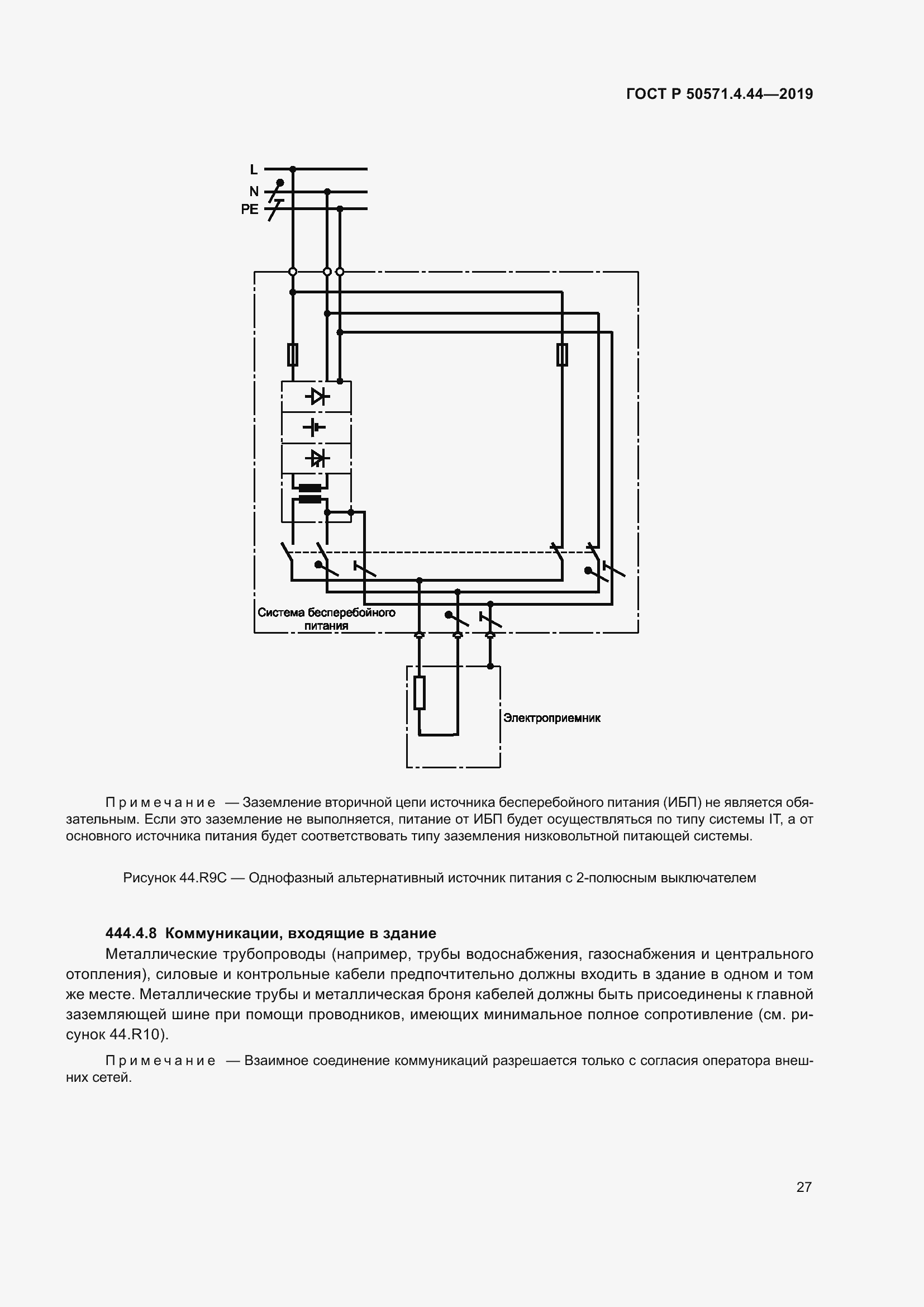
Настоящий стандарт предназначен для обеспечения требований безопасности в электроустановках при возникновении резких отклонений напряжения и электромагнитных возмущений по различным указанным причинам. Настоящий стандарт не распространяется на системы распределения электроэнергии потребителям и на системы для производства и передачи электроэнергии для таких систем (см. ГОСТ 30331.1–2013, раздел 1), несмотря на то, что перенапряжения и электромагнитные возмущения могут передаваться в электроустановки или между электроустановками через такие системы
Связи и замены
Заменяющий:
-
Взамен:
ГОСТ Р 50571-4-44-2011
Описание стандарта
ГОСТ Р 50571.4.44-2019 Электроустановки низковольтные. Часть 4.44. Защита для обеспечения безопасности. Защита от резких отклонений напряжения и электромагнитных возмущений
Страницы стандарта





















































