ГОСТ Р МЭК 60917-2-3-2009 Конструкции несущие базовые радиоэлектронных средств. Координационные размеры интерфейса для базовых несущих конструкций с шагом 25 мм. Размеры для блочных каркасов, шасси, объединительных плат, передних панелей и вставных блоков
ГОСТ Р МЭК
Скачать ГОСТ в PDF или DOC бесплатно
Основная информация
Обозначение:
ГОСТ Р МЭК 60917-2-3-2009
Статус:
Действует
Тип:
ГОСТ Р МЭК
Название русское:
Конструкции несущие базовые радиоэлектронных средств. Координационные размеры интерфейса для базовых несущих конструкций с шагом 25 мм. Размеры для блочных каркасов, шасси, объединительных плат, передних панелей и вставных блоков
Название английское:
Mechanical structures for electronic equipment practices. Interface co-ordination dimensions for the 25 mm equipment practice. Dimensions for subracks, chassis, backplanes, front panels and plug-in units
Даты и сроки
Дата издания:
04-26-11
Дата введения в действие:
12-01-10
Дата завершения срока действия:
-
Применение и описание
Область и условия применения:
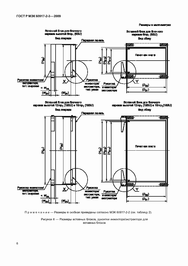
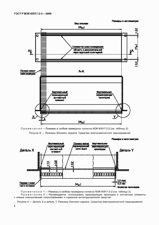
Настоящий стандарт устанавливает дополнительные размеры для модульного ряда блочных каркасов и связанных с ними вставных блоков, построенных по МЭК 60917-2-2. Типовой блочный каркас состоит из рамочной конструкции с монтажными размерами для установки в стойки или шкафы согласно МЭК 60917-2-1. Настоящий стандарт предназначен для применения при определении размеров проема, соответствующих монтажным размерам передних вставных блоков. Настоящий стандарт содержит: - дополнительные размеры для блочных каркасов и связанных с ними вставных блоков с рукояткой инжектора/экстрактора; - размеры для основных средств электромагнитного экранирования; - размеры ловителя для установки на передней панели и вставного блока; - размеры средств защиты от электростатического разряда; - размеры вставных блоков, монтируемых на заднюю поверхность
Связи и замены
Заменяющий:
-
Описание стандарта
ГОСТ Р МЭК 60917-2-3-2009 Конструкции несущие базовые радиоэлектронных средств. Координационные размеры интерфейса для базовых несущих конструкций с шагом 25 мм. Размеры для блочных каркасов, шасси, объединительных плат, передних панелей и вставных блоков
Страницы стандарта































