ГОСТ CISPR 15-2014 Нормы и методы измерения характеристик радиопомех от электрического осветительного и аналогичного оборудования
Прочее...
Скачать ГОСТ в PDF или DOC бесплатно
Основная информация
Обозначение:
ГОСТ CISPR 15-2014
Статус:
Действует
Тип:
Прочее...
Название русское:
Нормы и методы измерения характеристик радиопомех от электрического осветительного и аналогичного оборудования
Название английское:
Limits and methods of measurement of radio disturbance characteristics of electrical lighting and similar equipment
Даты и сроки
Дата регистрации:
11-14-14
Дата издания:
06-25-20
Дата введения в действие:
03-01-15
Дата завершения срока действия:
-
Применение и описание
Область и условия применения:
Настоящий стандарт распространяется на эмиссию (излучаемую и кондуктивную) радиочастотных помех от: - всего осветительного оборудования, основной функцией которого является создание и/или распределение света, предназначенного для освещения и питающегося от низковольтной электрической сети или от батарей; - световых частей многофункционального оборудования, одной из основных функций которого является освещение; - отдельного вспомогательного оборудования, предназначенного для использования исключительно с осветительным оборудованием; - оборудования ультрафиолетового и инфракрасного излучения; - рекламного неонового оборудования; - уличного/прожекторного осветительного оборудования, предназначенного для наружного использования; - осветительного оборудования, применяемого на транспорте (установленного внутри автобусов и поездов)
Связи и замены
Заменяющий:
-
Описание стандарта
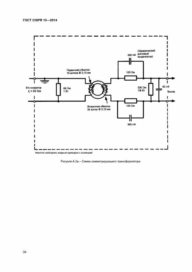
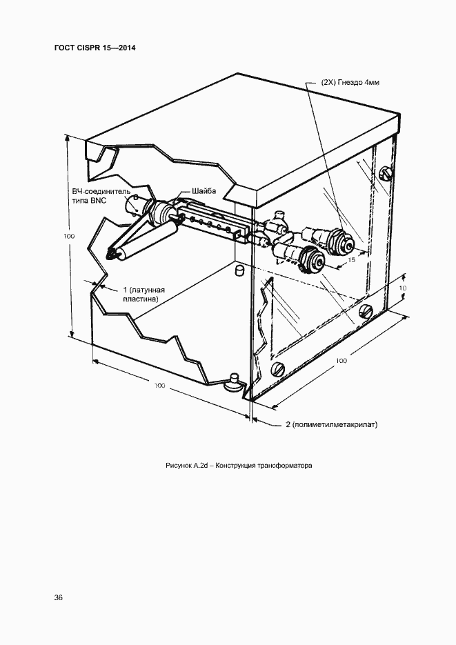
ГОСТ CISPR 15-2014 Нормы и методы измерения характеристик радиопомех от электрического осветительного и аналогичного оборудования
Страницы стандарта























































