ГОСТ Р 51317.4.15-2012 Совместимость технических средств электромагнитная. Фликерметр. Функциональные и конструктивные требования
ГОСТ Р
Скачать ГОСТ в PDF или DOC бесплатно
Основная информация
Обозначение:
ГОСТ Р 51317.4.15-2012
Статус:
Отменен
Тип:
ГОСТ Р
Название русское:
Совместимость технических средств электромагнитная. Фликерметр. Функциональные и конструктивные требования
Название английское:
Еlectromagnetic compatibility of technical equipment. Flikermeter. Functional and design specifications
Даты и сроки
Дата издания:
10-28-20
Дата введения в действие:
01-01-13
Дата завершения срока действия:
09-01-25
Применение и описание
Область и условия применения:
Настоящий стандарт устанавливает функциональные и конструктивные требования к приборам для измерений характеристик фликера (фликерметрам), предназначенным для индикации точного уровня восприятия фликера применительно ко всем встречающимся на практике формам колебаний напряжения (далее – приборы). В настоящем стандарте представлены сведения, позволяющие выполнить конструирование такого прибора, и установлен метод оценки дозы фликера на основе использования выходных сигналов фликерметра, соответствующего требованиям настоящего стандарта. Целью стандарта является обеспечение основными сведениями, необходимыми для конструирования и изготовления прибора аналогового или цифрового вида
Связи и замены
Заменяющий:
-
Взамен:
ГОСТ Р 51317.4.15-99
Описание стандарта
ГОСТ Р 51317.4.15-2012 Совместимость технических средств электромагнитная. Фликерметр. Функциональные и конструктивные требования
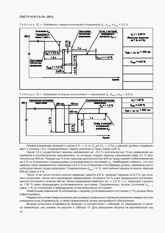
Страницы стандарта





































