ГОСТ Р 51318.20-2012 Совместимость технических средств электромагнитная. Приемники звукового и телевизионного вещания и связанное с ними оборудование. Характеристики помехоустойчивости. Нормы и методы измерений
ГОСТ Р
Скачать ГОСТ в PDF или DOC бесплатно
Основная информация
Обозначение:
ГОСТ Р 51318.20-2012
Статус:
Действует
Тип:
ГОСТ Р
Название русское:
Совместимость технических средств электромагнитная. Приемники звукового и телевизионного вещания и связанное с ними оборудование. Характеристики помехоустойчивости. Нормы и методы измерений
Название английское:
Electromagnetic compatibility of technical equipment. Sound and television broadcast receivers and associated equipment. Immunity characteristics. Limits and methods of measurement
Даты и сроки
Дата издания:
11-09-20
Дата введения в действие:
01-01-13
Дата завершения срока действия:
-
Применение и описание
Область и условия применения:
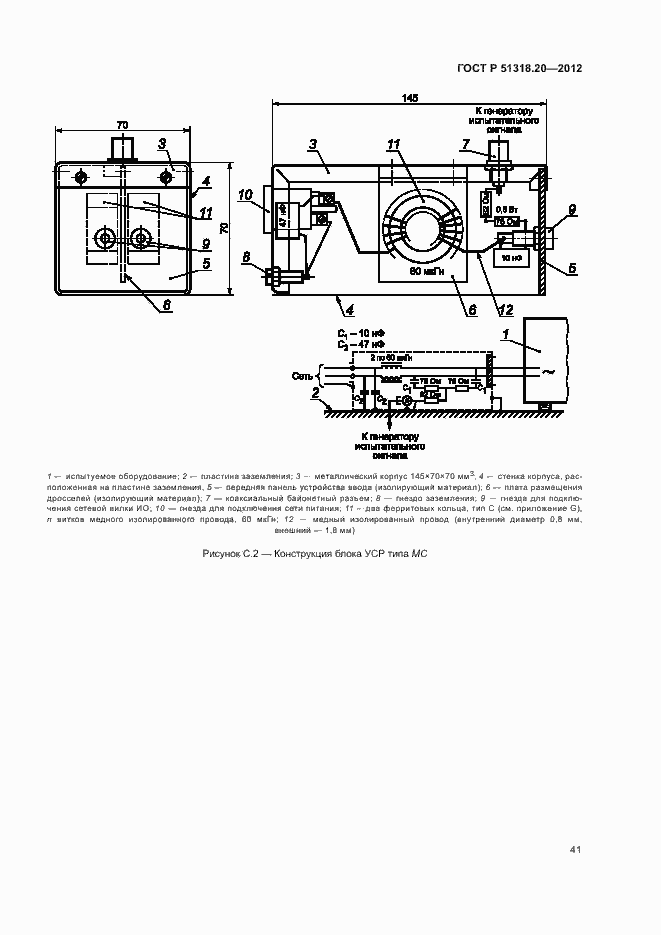
Настоящий стандарт устанавливает требования помехоустойчивости к приемникам телевизионного вещания (далее – телевизионные приемники), приемникам звукового вещания (звуковые приемники) и связанному с ними оборудованию, предназначенным для применения в жилых, коммерческих зонах и производственных зонах с малым энергопотреблением. Настоящий стандарт устанавливает методы измерения и нормы помехоустойчивости в отношении воздействия мешающих сигналов, применимые к телевизионным приемникам, звуковым приемникам и связанному с ними оборудованию. Настоящий стандарт устанавливает также требования к помехоустойчивости наружных устройств систем индивидуального приема спутниковых программ непосредственно на бытовой телевизионный приемник. Настоящий стандарт устанавливает требования к проведению испытаний на помехоустойчивость телевизионных приемников, звуковых приемников и связанного с ними оборудования (применительно к ним в тексте стандарта применяются также термины «оборудование» или «техническое средство») при воздействии кондуктивных и излучаемых помех (непрерывного и переходного характера) и электростатических разрядов. Требования настоящего стандарта распространяются на телевизионные приемники, звуковые приемники и связанное с ними оборудование, применяемые в жилых, коммерческих зонах и производственных зонах с малым энергопотреблением, как в зданиях, так и вне зданий
Связи и замены
Заменяющий:
-
Взамен:
ГОСТ Р 51515-99
Описание стандарта
ГОСТ Р 51318.20-2012 Совместимость технических средств электромагнитная. Приемники звукового и телевизионного вещания и связанное с ними оборудование. Характеристики помехоустойчивости. Нормы и методы измерений
Страницы стандарта




































































