ГОСТ Р 51317.1.2-2007 Совместимость технических средств электромагнитная. Методология обеспечения функциональной безопасности технических средств в отношении электромагнитных помех
ГОСТ Р
Скачать ГОСТ в PDF или DOC бесплатно
Основная информация
Обозначение:
ГОСТ Р 51317.1.2-2007
Статус:
Действует
Тип:
ГОСТ Р
Название русское:
Совместимость технических средств электромагнитная. Методология обеспечения функциональной безопасности технических средств в отношении электромагнитных помех
Название английское:
Electromagnetic compatibility of technical еquipment. Methodology for the achievement of the functional safety of technical equipment with regard to electromagnetic disturbance
Даты и сроки
Дата издания:
07-22-20
Дата введения в действие:
07-01-08
Дата завершения срока действия:
-
Применение и описание
Область и условия применения:
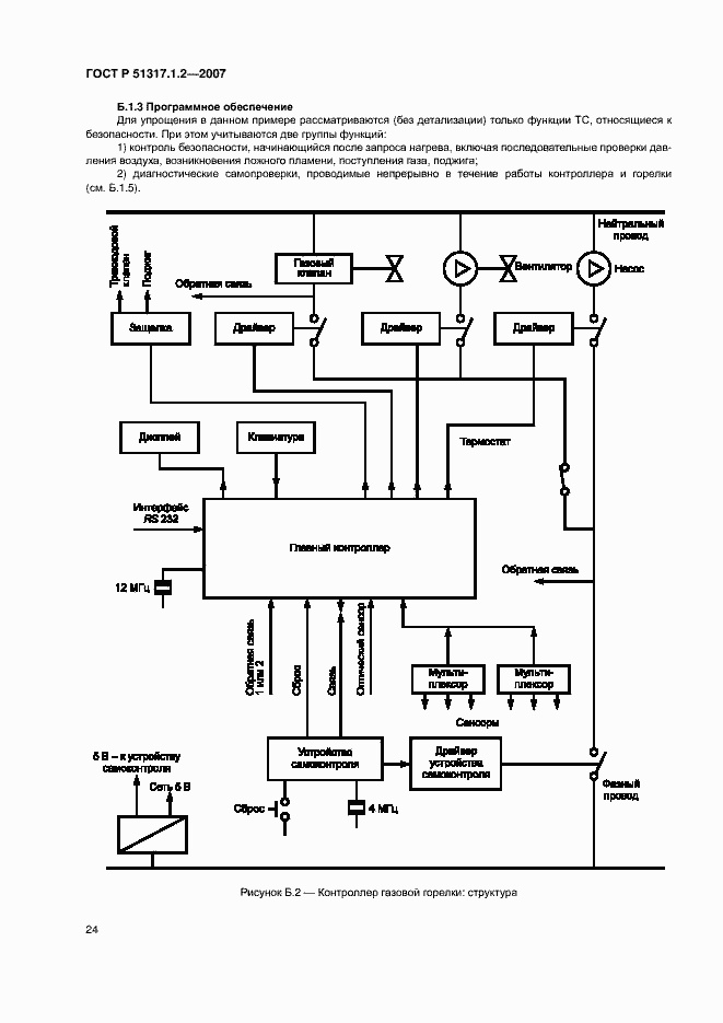
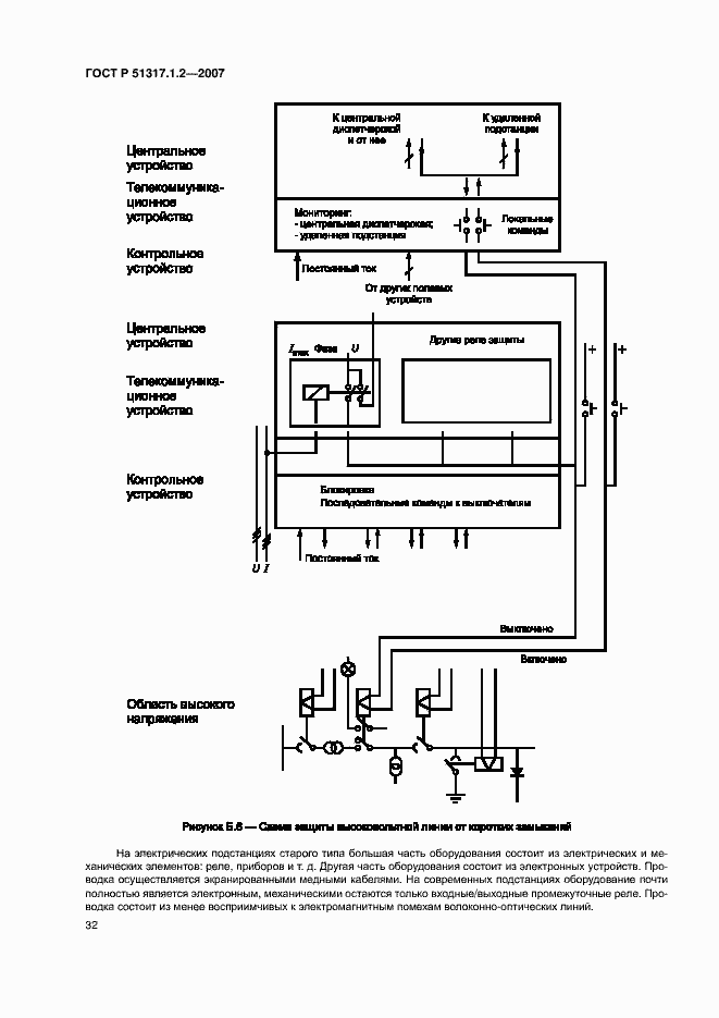
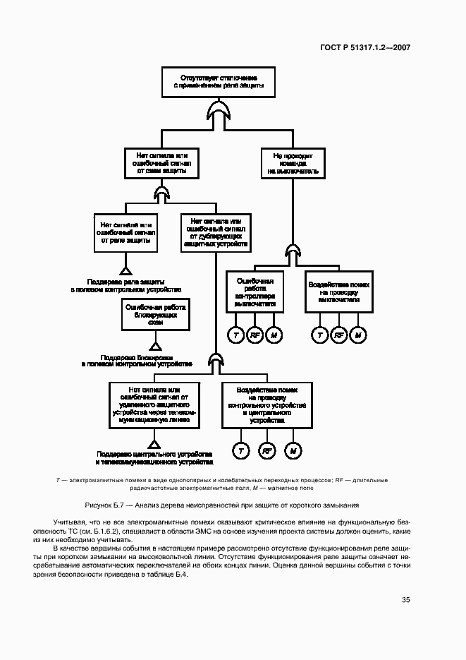
Настоящий стандарт устанавливает методологию обеспечения функциональной безопасности в отношении электромагнитных помех электротехнических и электронных изделий: аппаратов, систем и установок (технические средства), применяемых в рабочих условиях эксплуатации. Настоящий стандарт устанавливает: процедуры определения требований к техническим средствам (ТС) по обеспечению функциональной безопасности в условиях воздействия электромагнитных помех; состав требований к ТС по обеспечению функциональной безопасности; рекомендации по конструированию и проектированию, включая установку и монтаж ТС; методы оценки функциональной безопасности ТС; рекомендации по проведению испытаний ТС в области ЭВМ; требования к отчету о влиянии электромагнитных помех на функциональную безопасность ТС. Настоящий стандарт не устанавливает требований, связанных с непосредственной угрозой воздействия на человека электромагнитных полей, создаваемых ТС, а также с угрозой нарушения изоляции или возникновения иных условий, при которых человек может подвергаться опасности поражения электрическим током
Связи и замены
Заменяющий:
-
Описание стандарта
ГОСТ Р 51317.1.2-2007 Совместимость технических средств электромагнитная. Методология обеспечения функциональной безопасности технических средств в отношении электромагнитных помех
Страницы стандарта




















































