ГОСТ CISPR 16-1-2-2016 Требования к аппаратуре для измерения радиопомех и помехоустойчивости и методы измерения. Часть 1-2. Аппаратура для измерения радиопомех и помехоустойчивости. Устройства связи для измерений кондуктивных помех
Прочее...
Скачать ГОСТ в PDF или DOC бесплатно
Основная информация
Обозначение:
ГОСТ CISPR 16-1-2-2016
Статус:
Действует
Тип:
Прочее...
Название русское:
Требования к аппаратуре для измерения радиопомех и помехоустойчивости и методы измерения. Часть 1-2. Аппаратура для измерения радиопомех и помехоустойчивости. Устройства связи для измерений кондуктивных помех
Название английское:
Specification for radio disturbance and immunity measuring apparatus and methods. Part 1-2. Radio disturbance and immunity measuring apparatus. Coupling devices for conducted disturbance measurements
Даты и сроки
Дата регистрации:
02-29-16
Дата издания:
06-16-20
Дата введения в действие:
06-01-17
Дата завершения срока действия:
-
Применение и описание
Область и условия применения:
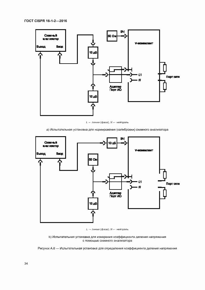
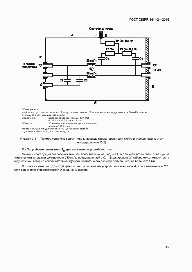
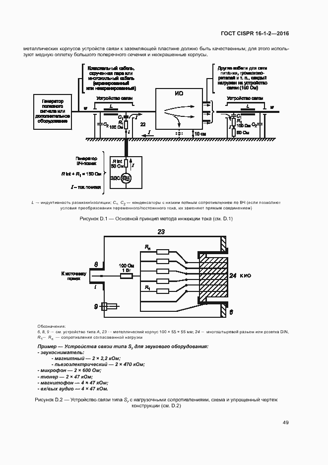
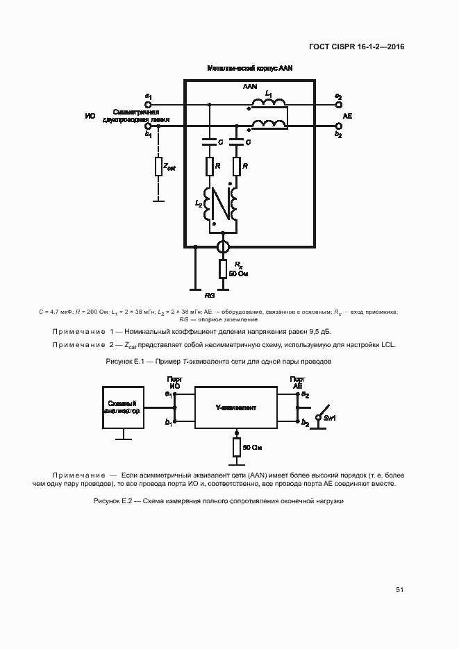
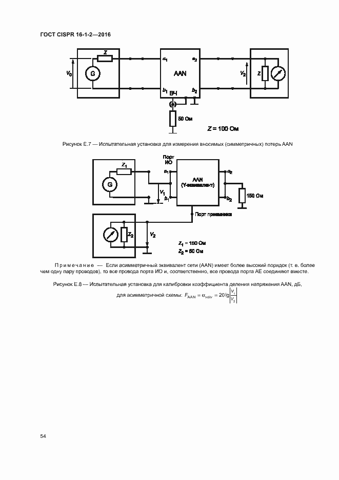
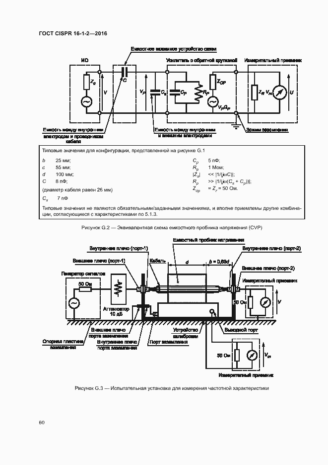
Настоящий стандарт устанавливает характеристики и качество функционирования оборудования для измерения напряжений и токов радиопомех в полосе частот от 9 кГц до 1 ГГц. Требования к вспомогательному оборудованию установлены для эквивалентов сети питания, пробников тока и напряжения и устройств связи для инжекции тока в кабели. Требования настоящего стандарта должны выполняться на всех частотах и при всех уровнях напряжений и токов радиопомех в пределах диапазона измерений измерительного оборудования CISPR. Методы измерений представлены в серии стандартов CISPR 16-2, дополнительная информация по радиопомехам приведена в CISPR 16-3, а неопределенности, статистика и моделирование норм - в серии стандартов CISPR 16-4
Связи и замены
Заменяющий:
-
Описание стандарта
ГОСТ CISPR 16-1-2-2016 Требования к аппаратуре для измерения радиопомех и помехоустойчивости и методы измерения. Часть 1-2. Аппаратура для измерения радиопомех и помехоустойчивости. Устройства связи для измерений кондуктивных помех
Страницы стандарта









































































