ГОСТ Р 51317.4.16-2000 Совместимость технических средств электромагнитная. Устойчивость к кондуктивным помехам в полосе частот от 0 до 150 кГц. Требования и методы испытаний
ГОСТ Р
Скачать ГОСТ в PDF или DOC бесплатно
Основная информация
Обозначение:
ГОСТ Р 51317.4.16-2000
Статус:
Отменен
Тип:
ГОСТ Р
Название русское:
Совместимость технических средств электромагнитная. Устойчивость к кондуктивным помехам в полосе частот от 0 до 150 кГц. Требования и методы испытаний
Название английское:
Electromagnetic compatibility of technical equipment. Immunity to conducted disturbances in the frequency range 0 Hz to 150 kHz. Requirement and test methods
Даты и сроки
Дата издания:
04-02-01
Дата введения в действие:
01-01-02
Дата завершения срока действия:
09-01-25
Применение и описание
Область и условия применения:
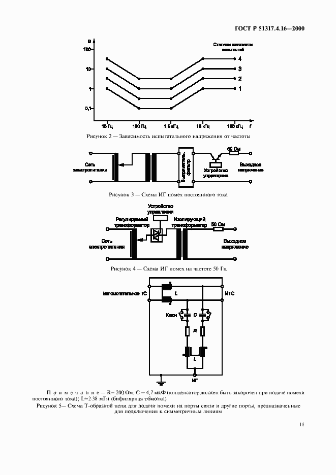
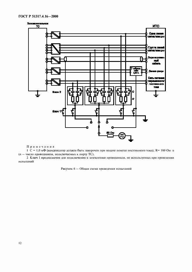
Настоящий стандарт устанавливает требования и методы испытаний электротехнических, электронных и радиоэлектронных изделий и оборудования на устойчивость к кондуктивным электромагнитным помехам, представляющим собой общие несимметрические напряжения, в полосе частот от 0 до 150 кГц, подобные тем, которые возникают при протекании электрического тока в силовых кабелях, расположенных поблизости от технических средств (ТС), и токов утечки в системах заземления, а также общую основу для оценки устойчивости ТС при воздействии кондуктивных помех указанного вида на порты электропитания, сигнализации, управления и связи. Стандарт распространяется на ТС , подключаемые к низковольтным распределительным электрическим сетям и промышленным электрическим сетям при частоте питающего напряжения 50 Гц
Связи и замены
Заменяющий:
-
Описание стандарта
ГОСТ Р 51317.4.16-2000 Совместимость технических средств электромагнитная. Устойчивость к кондуктивным помехам в полосе частот от 0 до 150 кГц. Требования и методы испытаний
Страницы стандарта



















